EasyManua.ls Logo

Lenze Tmd - Connection Diagram

Lenze Tmd
114 pages
Print Icon
To Next Page IconTo Next Page
To Next Page IconTo Next Page
To Previous Page IconTo Previous Page
To Previous Page IconTo Previous Page
Loading...
9
ENGLISH
Installation
Observe the following when using E.l.c.b:
Installation of E.l.c.b only between supplying mains and controller.
The E.l.c.b can be activated by:
- capacitive leakage currents between the cable screens during operation (especially with long,
screened motor cables)
- connecting several controllers to the mains at the same time
- RFI lters
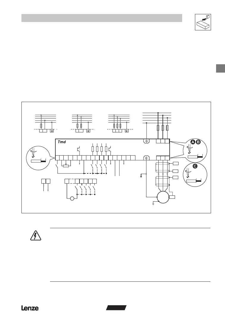
3.2.3 Connection diagram
AIN
AIN
COM
U V W
L1 L2
9
A+ A1
2020
E1 E2 E3 71
62
7 72
COM
COM
+12 V
+15 V
+15 V
+10 V
8U
8U7
+
_
28 7
L3
7
28
E1 E2
E3 E4
E4 A2
AOUT
TXA
TXB
COM
DIGOUT
DIGOUT
PE
N
L3
L2
L1
3/PE 320V 0 % 528V + 0 %
48 Hz 62 Hz
PES
PE
PES
PES
M
3~
PES
PE
0 … +5 V
0 … +10 V
-10 … +10 V
0 … 20 mA
4 … 20 mA
1k …10k
+12 V DC - 0 %
+30 V DC + 0 %
L1 L2
PE
N
L3
L2
L1
3/PE 180V 0% 264V + 0 %
48 Hz 62 Hz
L3
L2/N
PE
N
L3
L2
L1
2/PE 180V 0% 264V + 0 %
48 Hz 62 Hz
L1
PE
N
L3
L2
L1
1/N/PE 180V 0% 264V + 0 %
48 Hz 62 Hz
L2/N
L1
8I
0 5 Nm/4 5 lb in
6 mm/0 24 in
1 2 Nm/10 lb n
9 mm/0 35 in
0 2 Nm/2 b in
6 mm/0 24 in
< 1mm²/AWG 26 16
Tmd003
DANGER!
Hazard of electrical shock! Circuit potentials are up to 480 VAC above earth ground.
Capacitors retain charge after power is removed. Disconnect power and wait until
the voltage between B+ and B- is 0 VDC before servicing the drive.
Do not connect mains power to the output terminals (U,V,W)! Severe damage to the
drive will result.
• Do not cycle mains power more than once every three minutes. Damage to the
drive will result.

Table of Contents

Related product manuals