EasyManua.ls Logo

Linde T 16 - Hydraulic System Diagram

Linde T 16
53 pages
Print Icon
To Next Page IconTo Next Page
To Next Page IconTo Next Page
To Previous Page IconTo Previous Page
To Previous Page IconTo Previous Page
Loading...
3
6
0
8
0
4
2
5
1
1
-
0
5
0
4
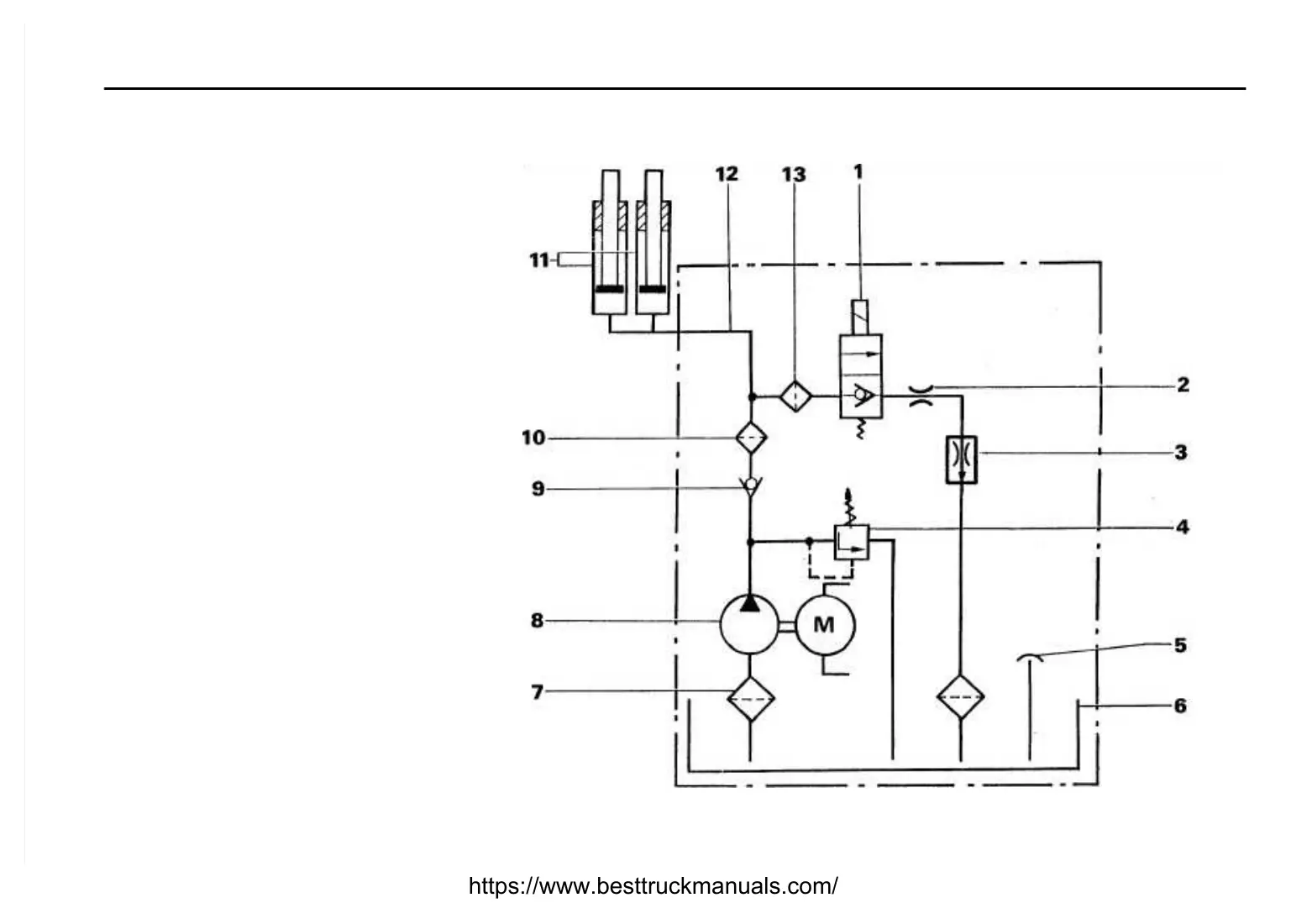
Hydraulic system diagram
1.
Lo
we
rin
g so
le
noi
d va
lve
2.
Re
st
ri
ct
or
(T
18
)
3.
Fl
ow
reg
ul
at
or
(T
20)
4.
Adj
usta
ble
pres
sure
redu
cing
valv
e
5.
Bre
ath
er (b
uilt
int
o th
e fi
llin
g cap
)
6 .
R
e
s
e
r v
o
i
r
7.
Su
ct
io
n st
ra
in
er
8
.
P
u
m
p
9.
No
n-
re
tu
rn
va
lv
e
10
.
Pr
ess
ure
fi
lt
er
11
.
Li
ft c
yl
in
de
rs
12
.
Hy
dr
au
li
c li
ne
1
3
.
F
i
l
t
e
r
https://www.besttruckmanuals.com/

Table of Contents

Related product manuals