EasyManua.ls Logo

Manitowoc 3900W - Page 213

Manitowoc 3900W
456 pages
Print Icon
To Next Page IconTo Next Page
To Next Page IconTo Next Page
To Previous Page IconTo Previous Page
To Previous Page IconTo Previous Page
Loading...
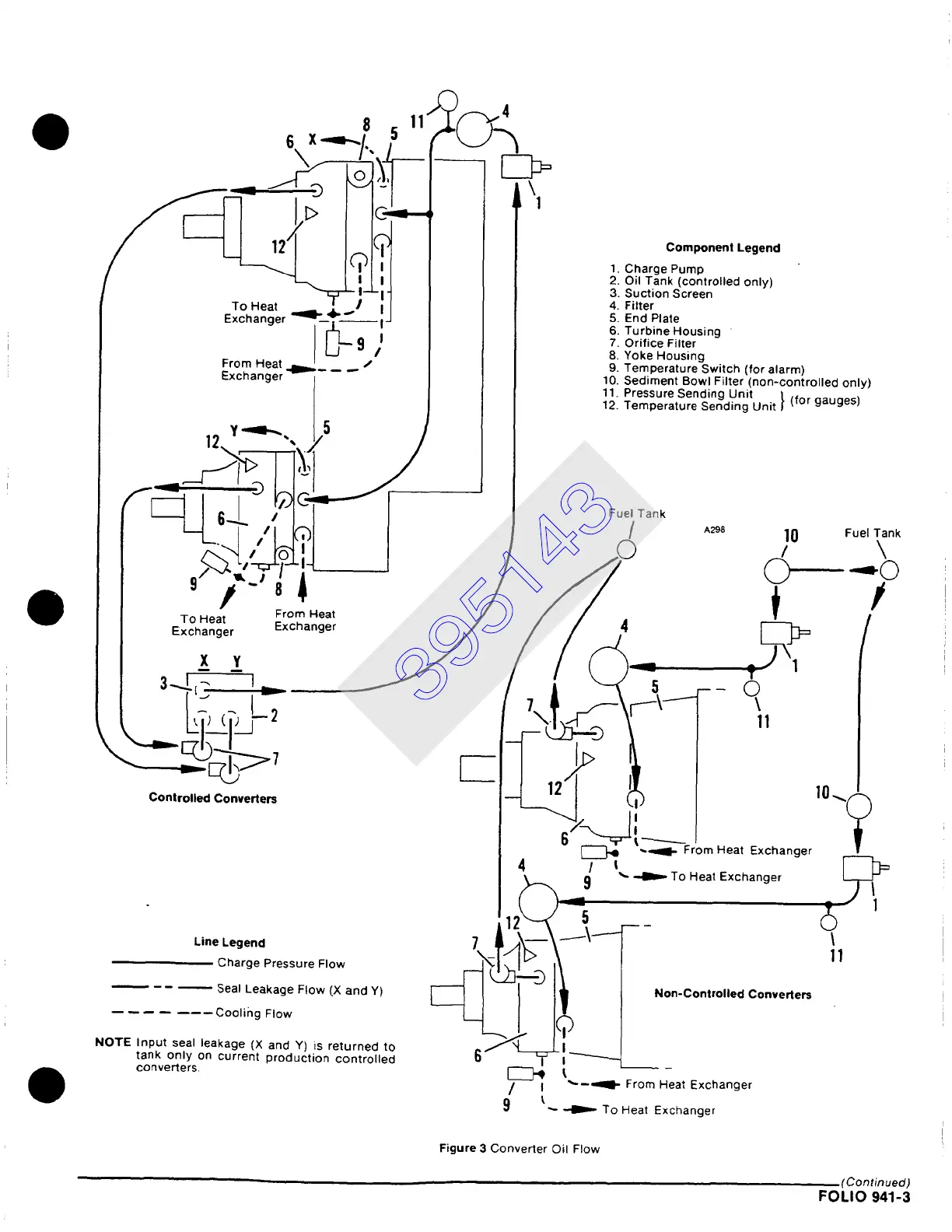
__ = ~~O"~:~'?l'~ ~ ~ ii!!~i!!k%~ OprOIledOnly) _
~ ~ili~1~ I
!!!mponent Lecjend
~ II I 6. Turbine Housing
From Heat ..~l ['-1~9,#*l r / / ii YOe°~e;!r~!ireigswitch (for alarm)
~-xcnanger
/I /
10 Sediment Bowl Filter (non-controlled only)
/ / I 11 Pressure Sending Unit I. 1for naunes ~
/ l/ /
12. Temperature Sending Unit I ....
F~I ..Ta°
.
I
~~~L J
i / Fue, Tank
~-L_. /
10
:o d Xo
I
ETc°hHne;t r Erx°hman;;tr
/
/ /
: ~ /
t- Lf,, <r~-, ( ':l.~\:11- ,,
Controlled Converters
Id
r ,0-c
"1
67~-~=-~FrLm Heat Exchanger
Line Legend
Charge Pressure Flow
I Seal Leakage Flow (X and Y)
Cooling Flow
NOTE Input seal leakage (X and Y) is returned to
tank only on current production controlled
converters
4 / i
6 j
I i
9
~- ~ To Heat Exchanger
t\I
.I
t
~'--=ql- From Heat Exchanger
Non-Controlled Converters
t
"- ~ To Heat Exchanger
I
II
Figure
3 Converter Oil Flow
'Continued)
FOLIO
941-3
395143

Table of Contents

Related product manuals