EasyManua.ls Logo

Miller ENPAK - Page 71

Miller ENPAK
96 pages
Print Icon
To Next Page IconTo Next Page
To Next Page IconTo Next Page
To Previous Page IconTo Previous Page
To Previous Page IconTo Previous Page
Loading...
OM-261050 Page 67
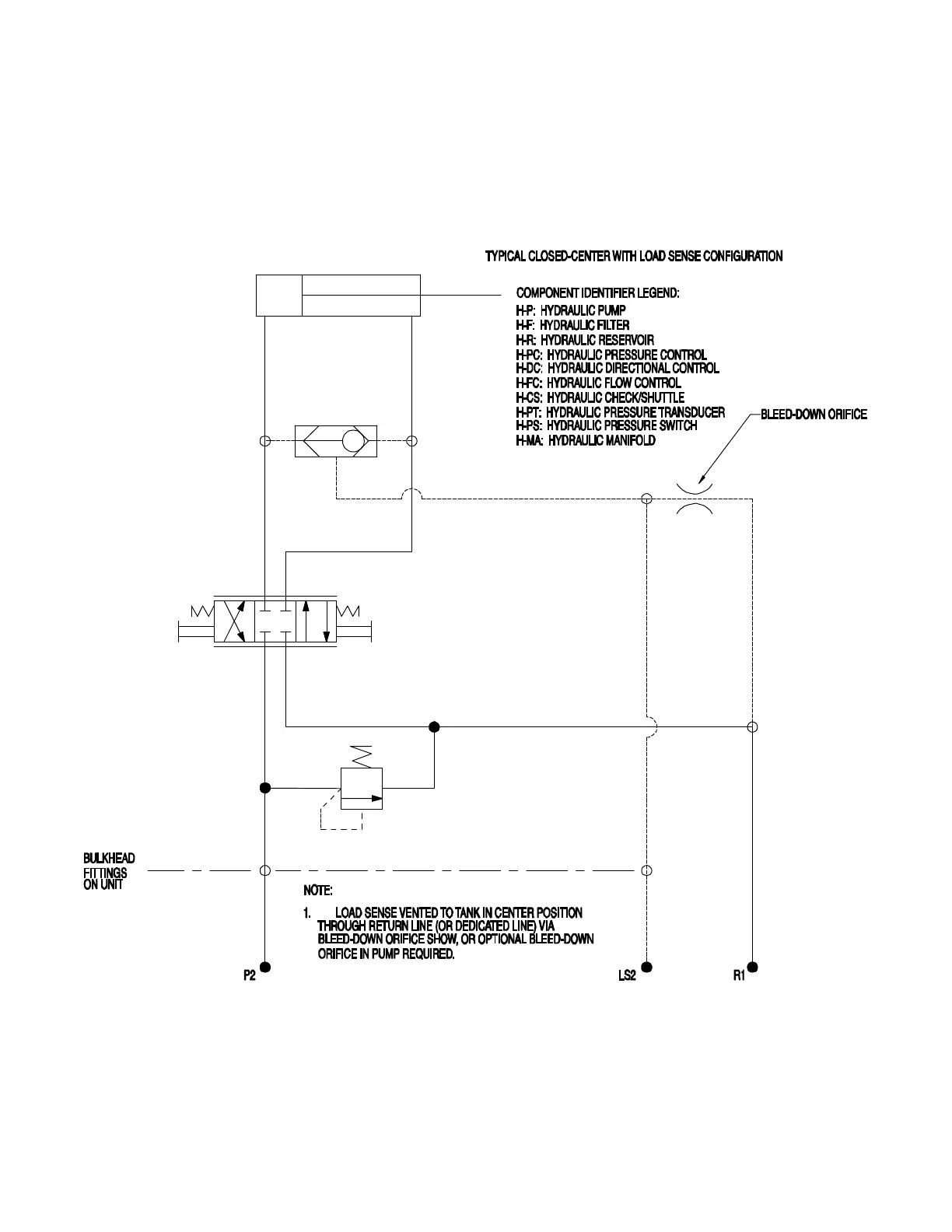
Figure 13-8. Hydraulic Circuit Diagram Page 3: Typical ClosedCenter With
Load Sense Configuration (Models With Hydraulic Power Source)
238 945-B3

Table of Contents

Related product manuals