EasyManua.ls Logo

Panasonic SA-VK91D - K) Transformer Circuit, (L) AC Inlet Circuit, (M) Voltage Selector Circuit & (N) CD Loading Circuit

Panasonic SA-VK91D
155 pages
Print Icon
To Next Page IconTo Next Page
To Next Page IconTo Next Page
To Previous Page IconTo Previous Page
To Previous Page IconTo Previous Page
Loading...
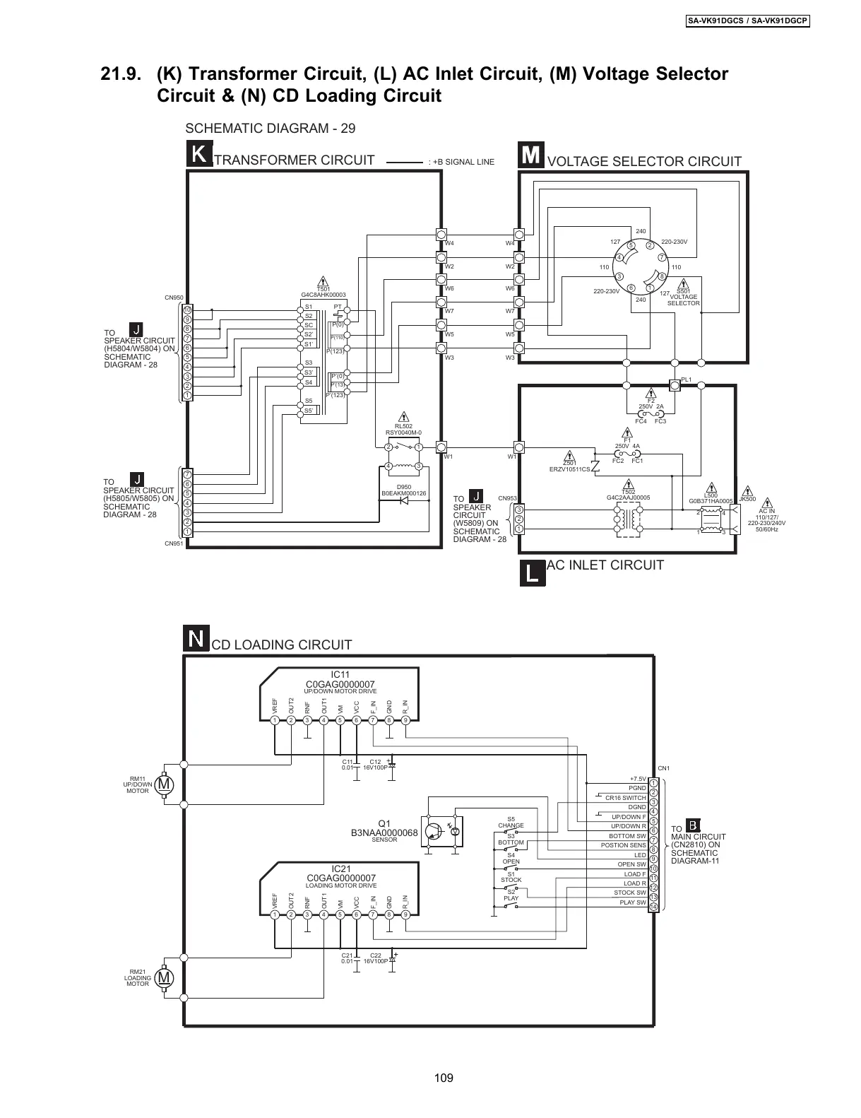
21.9. (K) Transformer Circuit, (L) AC Inlet Circuit, (M) Voltage Selector
Circuit & (N) CD Loading Circuit
1
2
3
4
5
6
10
8
7
9
1
2
3
4
5
6
7
M
M
14
13
12
11
10
2
4
6
8
9
7
5
3
1
1
2
3
1
6
3
4
5
2
7
8
S1
S2
SC
S2’
S1’
S3
S3’
S4
S5
S5’
PT
P(0)
P(110)
P(123)
P’(0)
P’(13)
P’(123)
4
3
2
1
TRANSFORMER CIRCUIT
TO
SPEAKER CIRCUIT
(H5804/W5804) ON
SCHEMATIC
DIAGRAM - 28
TO
SPEAKER CIRCUIT
(H5805/W5805) ON
SCHEMATIC
DIAGRAM - 28
CN950
CN951
W1
T501
G4C8AHK00003
RL502
RSY0040M-0
D950
B0EAKM000126
W1
CN953
F1
250V 4A
FC2 FC1
Z501
ERZV10511CS
L500
G0B371HA0005
T502
G4C2AAJ00005
JK500
TO
SPEAKER
CIRCUIT
(W5809) ON
SCHEMATIC
DIAGRAM - 28
AC INLET CIRCUIT
110
220-230V
240
127
110
220-230V
127
240
S501
VOLTAGE
SELECTOR
W4
W2
W6
W7
W5
W3
FC4 FC3
F2
250V 2A
W4
W2
W6
W7
W5
W3
VOLTAGE SELECTOR CIRCUIT
AC IN
110/127/
220-230/240V
50/60Hz
2
13
4
PL1
SCHEMATIC DIAGRAM - 29
: +B SIGNAL LINE
CD LOADING CIRCUIT
RM11
UP/DOWN
MOTOR
RM21
LOADING
MOTOR
C11
0.01
C12
16V100P
C21
0.01
C22
16V100P
Q1
B3NAA0000068
SENSOR
VREF
OUT2
RNF
OUT1
VM
VCC
F_IN
GND
R_IN
VREF
OUT2
RNF
OUT1
VM
VCC
F_IN
GND
R_IN
IC11
C0GAG0000007
UP/DOWN MOTOR DRIVE
IC21
C0GAG0000007
LOADING MOTOR DRIVE
S3
BOTTOM
S4
OPEN
S1
STOCK
S2
PLAY
TO
MAIN CIRCUIT
(CN2810) ON
SCHEMATIC
DIAGRAM-11
CN1
S5
CHANGE
+7.5V
PGND
CR16 SWITCH
DGND
UP/DOWN F
UP/DOWN R
BOTTOM SW
POSTION SENS
LED
OPEN SW
LOAD F
LOAD R
STOCK SW
PLAY SW
123456789
123456789
109
SA-VK91DGCS / SA-VK91DGCP
All manuals and user guides at all-guides.com

Table of Contents

Related product manuals