EasyManua.ls Logo

Panasonic TH-50PC77U - 8 Location of Lead Wiring; 8.1. Lead of Wiring (1)

Panasonic TH-50PC77U
112 pages
Print Icon
To Next Page IconTo Next Page
To Next Page IconTo Next Page
To Previous Page IconTo Previous Page
To Previous Page IconTo Previous Page
Loading...
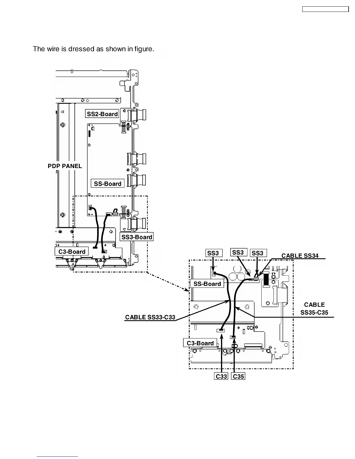
8 Location of Lead Wiring
8.1. Lead of Wiring (1)
17
TH-50PX77U / TH-50PE77U

Table of Contents

Related product manuals