EasyManua.ls Logo

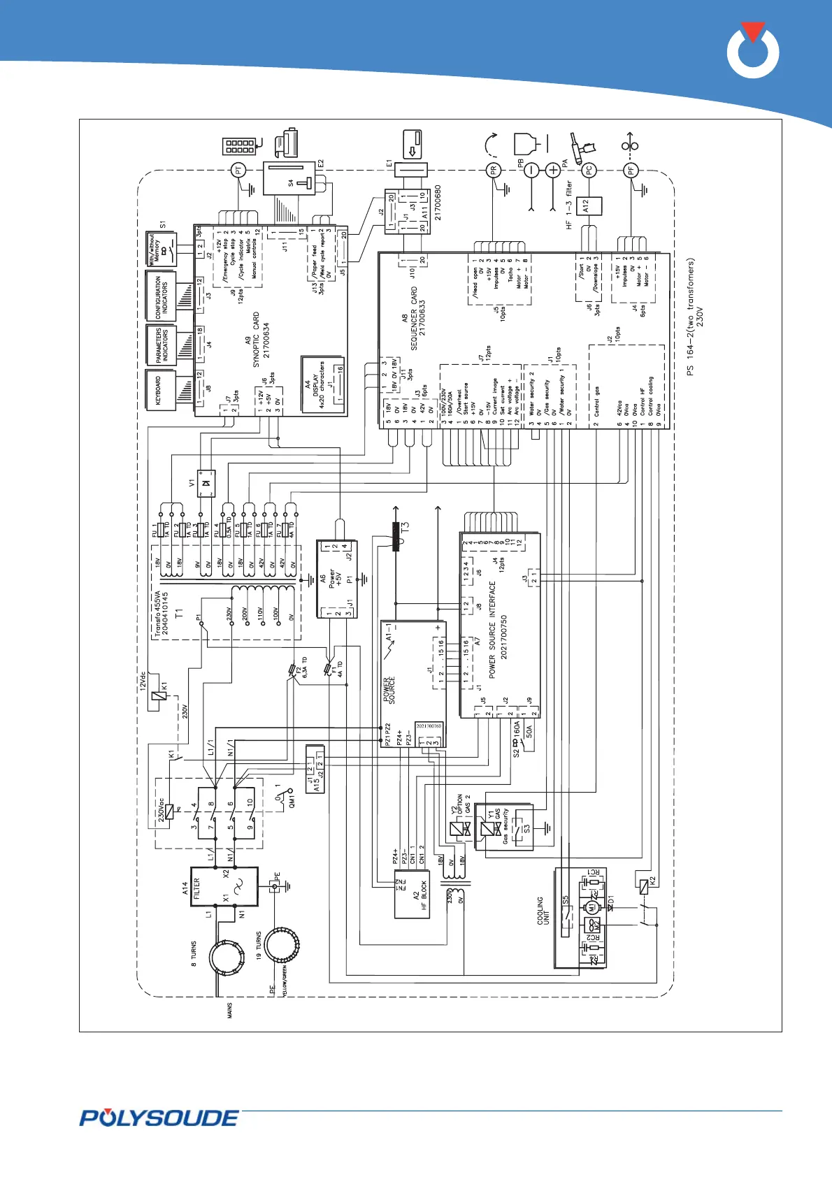
Polysoude PS 164-2 - Fig. 6.18 - Wiring Diagram of PS 164-2 Power Sources with Serial Number from 08 P89015 to

Polysoude PS 164-2
92 pages
Print Icon
To Next Page IconTo Next Page
To Next Page IconTo Next Page
To Previous Page IconTo Previous Page
To Previous Page IconTo Previous Page
Loading...
PN-0908073 Rev. 11 69-92
PS 164-2
THE ART OF WELDING
Fig. 6.18 - Wiring diagram of PS 164-2 power sources with serial number from 08P89015 to 08P89026

Table of Contents

Related product manuals