EasyManua.ls Logo

Rosemount SOLU COMP II - Panel Mount Installation

Rosemount SOLU COMP II
61 pages
Print Icon
To Next Page IconTo Next Page
To Next Page IconTo Next Page
To Previous Page IconTo Previous Page
To Previous Page IconTo Previous Page
Loading...
6
MODEL SOLU COMP II SECTION 2.0
INSTALLATION
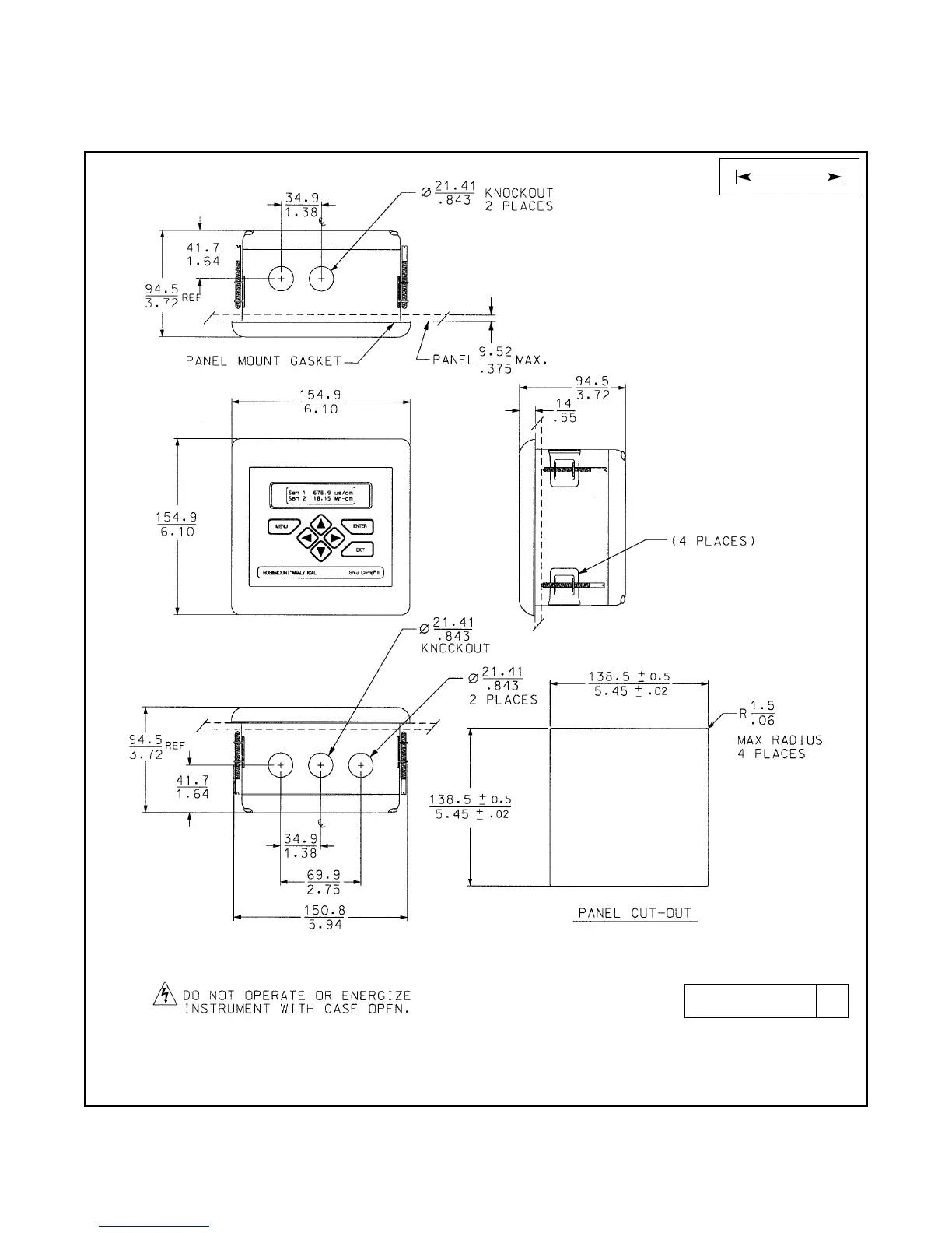
FIGURE 2-1. Panel Mount Installation
Access to the wiring terminals is through the rear cover. Four screws hold the cover in place.
2.2.2 Panel Mounting.
MILLIMETER
INCH
DWG. NO. REV.
41055C11 A

Table of Contents

Related product manuals