EasyManua.ls Logo

Siemens SIREMOBIL Iso-C - Page 18

Siemens SIREMOBIL Iso-C
46 pages
To Next Page IconTo Next Page
To Next Page IconTo Next Page
To Previous Page IconTo Previous Page
To Previous Page IconTo Previous Page
Loading...
18 General Information
SIREMOBIL Iso-C SPR2-230.101.02.06.02 Siemens AG
07.05 CS PS 24
Page 18 of 46
Medical Solutions
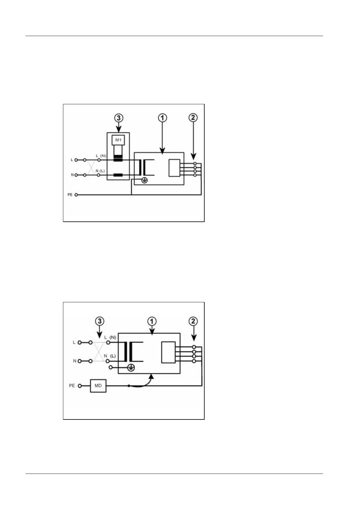
Measurement of the system leakage current according to the differential current method
(measurement setup according to (Fig.3/p.18)) must be given preference, since this
method is not dangerous to the person performing the measurement and other persons.
However, please note the minimum resolution of the leakage current measuring instru-
ment and any additional manufacturer's data restricting the use of the measuring device.
Fig. 3: Measuring circuit for measuring the system leakage current according to the differential
current method in compliance with DIN VDE 0751-1:2001-10, Fig. C6 for protection class
I.
Pos. 1 System
Pos. 2 Application part (not available)
Pos. 3 Measurement setup (integrated into measuring device)
If the direct measurement of the system leakage current is used (measurement setup
according to (Fig.4/p.18)), the system must be insulated during the measurement and
must not be touched.
Fig. 4: Measuring circuit for direct measurement of the system leakage current in compliance
with DIN VDE 0751-1:2001-10, Fig. C5 for protection class I.

Table of Contents

Other manuals for Siemens SIREMOBIL Iso-C

Related product manuals