EasyManua.ls Logo

Toro 30606 - Schematics

Toro 30606
76 pages
Print Icon
To Next Page IconTo Next Page
To Next Page IconTo Next Page
To Previous Page IconTo Previous Page
To Previous Page IconTo Previous Page
Loading...
Schematics
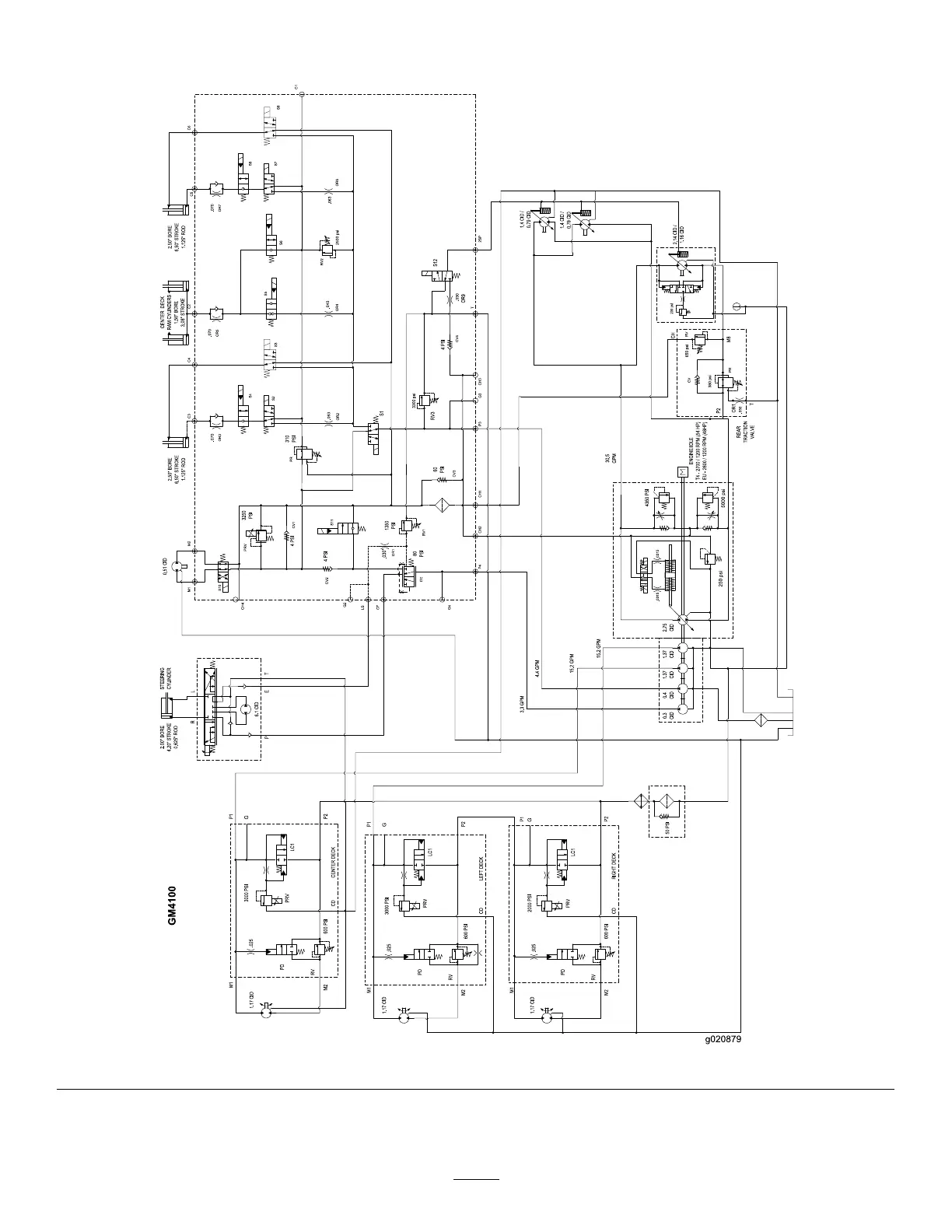
g020879
HydraulicSchematic(Rev.B)
75

Table of Contents

Related product manuals