EasyManua.ls Logo

VAMP 50 - Page 188

VAMP 50
232 pages
Print Icon
To Next Page IconTo Next Page
To Next Page IconTo Next Page
To Previous Page IconTo Previous Page
To Previous Page IconTo Previous Page
Loading...
7.3 Trip circuit supervision 7 Application Technical description
188
VAMP 24h support phone +358 (0)20 753 3264 VM50.EN004
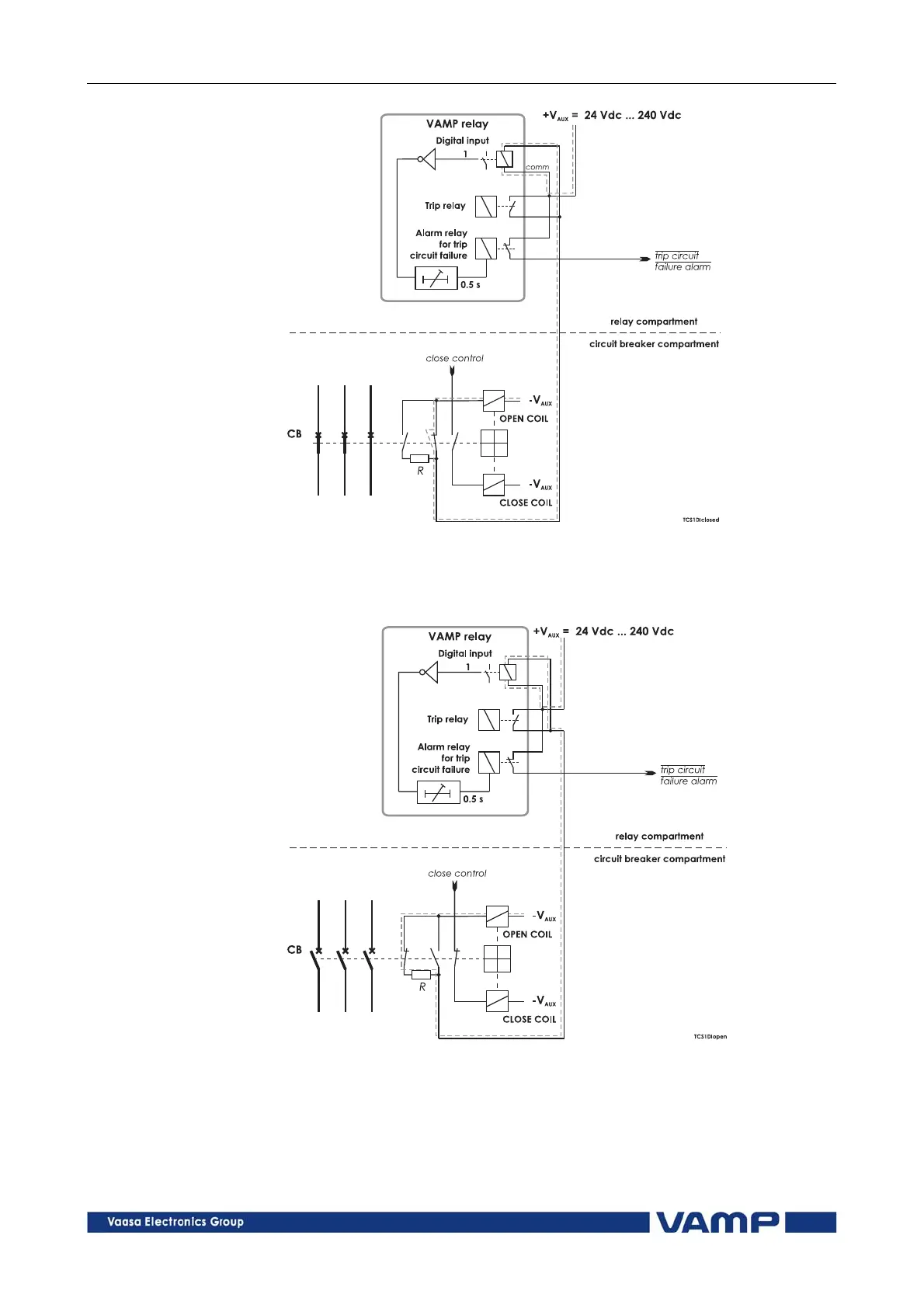
Figure 7.3.1-1 Trip circuit supervision using a single digital input and an
external resistor R. The circuit-breaker is in the closed position. The
supervised circuitry in this CB position is double-lined. The digital input is
in active state when the trip circuit is complete.
Figure 7.3.1-2 Trip circuit supervision using a single digital input, when the
circuit breaker is in open position.

Table of Contents

Related product manuals