EasyManua.ls Logo

VAMP 59 - Page 174

Default Icon
212 pages
Print Icon
To Next Page IconTo Next Page
To Next Page IconTo Next Page
To Previous Page IconTo Previous Page
To Previous Page IconTo Previous Page
Loading...
7.2 Trip circuit supervision
7 Application
Technical description
174
VAMP 24h support phone +358 (0)20 753 3264
VM59.EN001
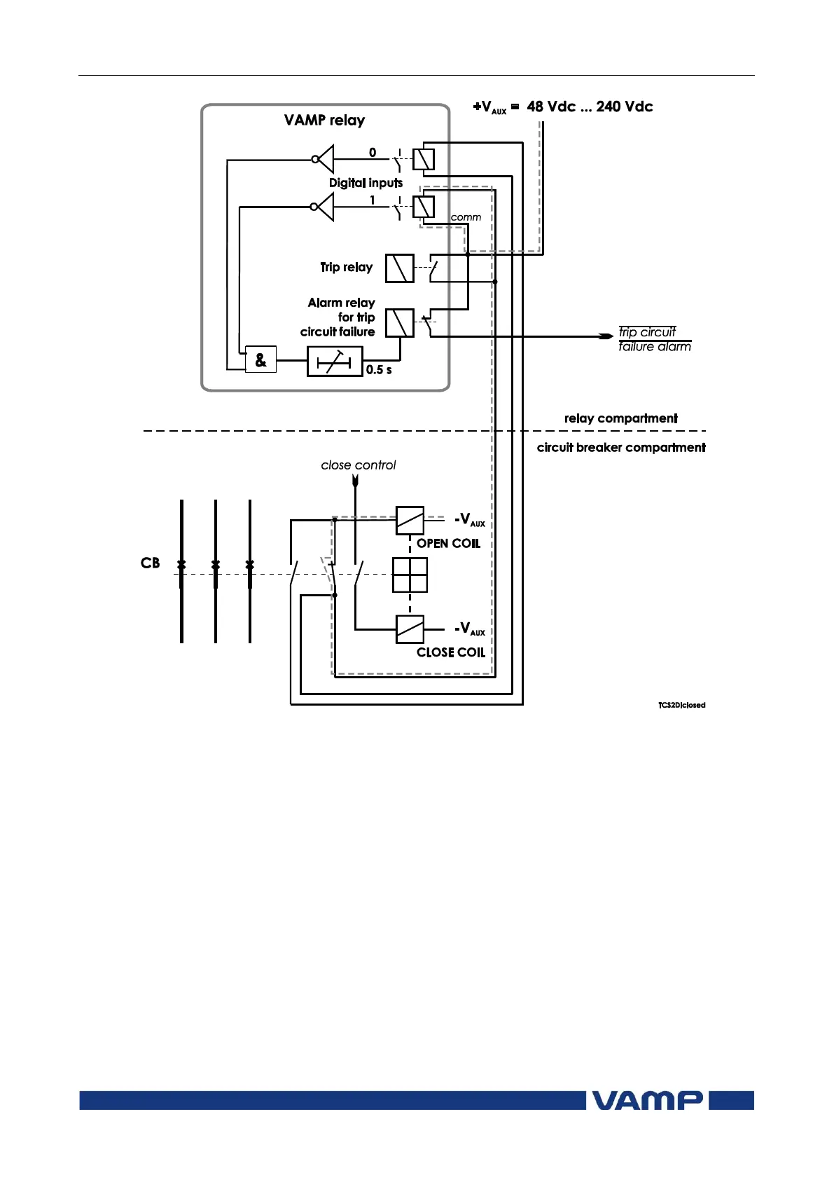
Figure 7.2.2-1 Trip circuit supervision with two digital inputs. The CB is
closed. The supervised circuitry in this CB position is double-lined. The
digital input is in active state when the trip circuit is complete.

Table of Contents

Related product manuals