EasyManua.ls Logo

VAMP 59 - Page 175

Default Icon
212 pages
Print Icon
To Next Page IconTo Next Page
To Next Page IconTo Next Page
To Previous Page IconTo Previous Page
To Previous Page IconTo Previous Page
Loading...
Technical description
7 Application
7.2 Trip circuit supervision
VM59.EN001
VAMP 24h support phone +358 (0)20 753 3264
175
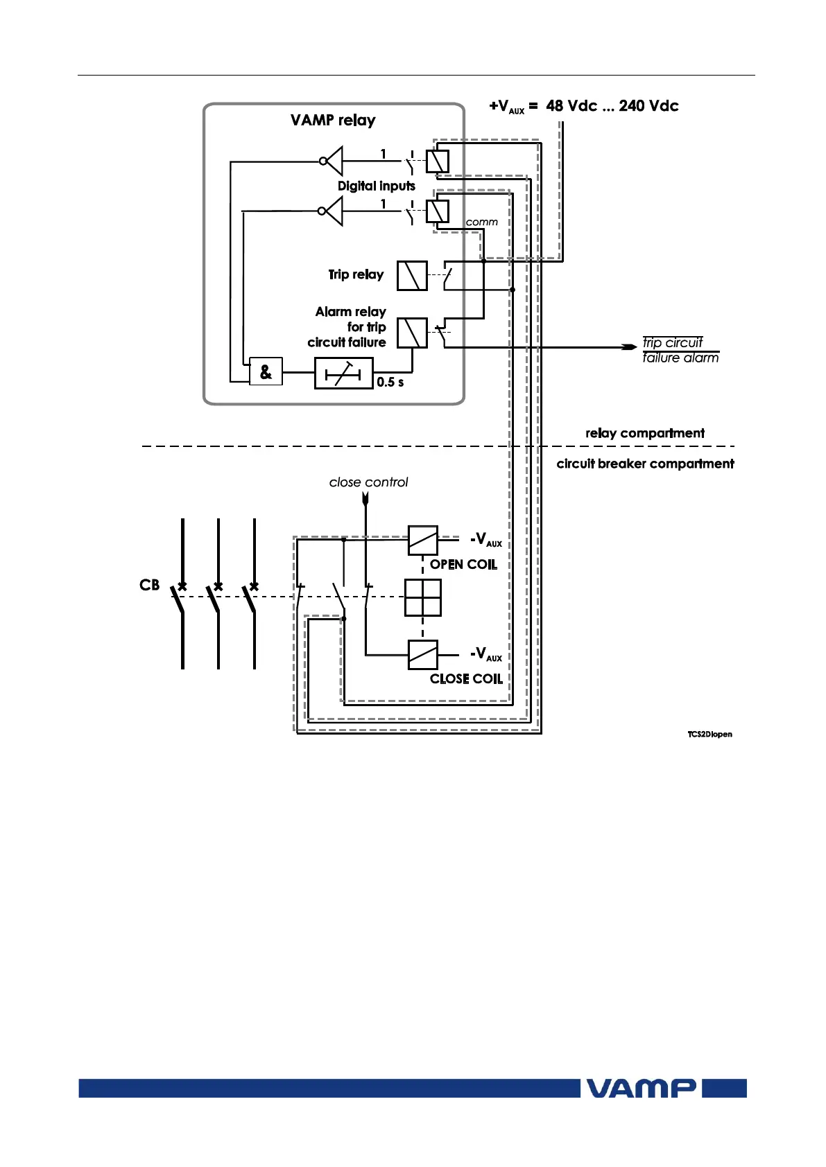
Figure 7.2.2-2 Trip circuit supervision with two digital inputs. The CB is in
the open position. The two digital inputs are now in series.

Table of Contents

Related product manuals