EasyManua.ls Logo

Wavetek 3000 - Page 144

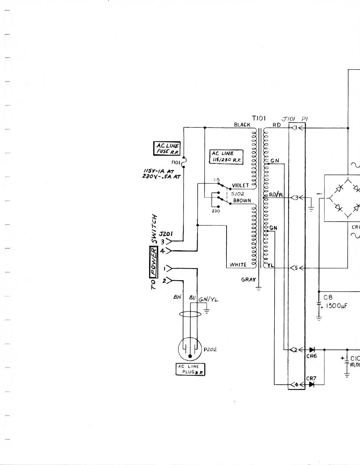
Wavetek 3000
225 pages
Print Icon
To Next Page IconTo Next Page
To Next Page IconTo Next Page
To Previous Page IconTo Previous Page
To Previous Page IconTo Previous Page
Loading...
AG
LINE
FOSERp
AC
LINE
PLUG
R,P

Table of Contents

Related product manuals