EasyManua.ls Logo

Wavetek 3000 - Page 219

Wavetek 3000
225 pages
Print Icon
To Next Page IconTo Next Page
To Next Page IconTo Next Page
To Previous Page IconTo Previous Page
To Previous Page IconTo Previous Page
Loading...
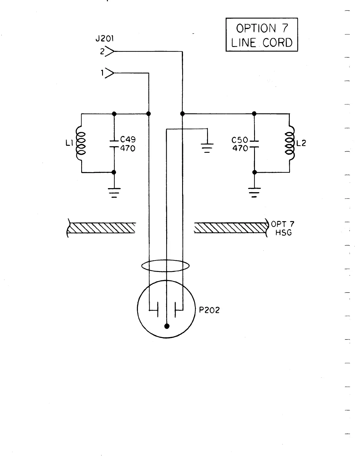
J201
2>
C49
470
OPTION
7
LINE
CORD
C50
470
L

Table of Contents

Related product manuals