EasyManua.ls Logo

Yamaha F60A - Starting System Components

Yamaha F60A
105 pages
Print Icon
To Next Page IconTo Next Page
To Next Page IconTo Next Page
To Previous Page IconTo Previous Page
To Previous Page IconTo Previous Page
Loading...
ELEC
Electrical systems
+
89
69W3D1X
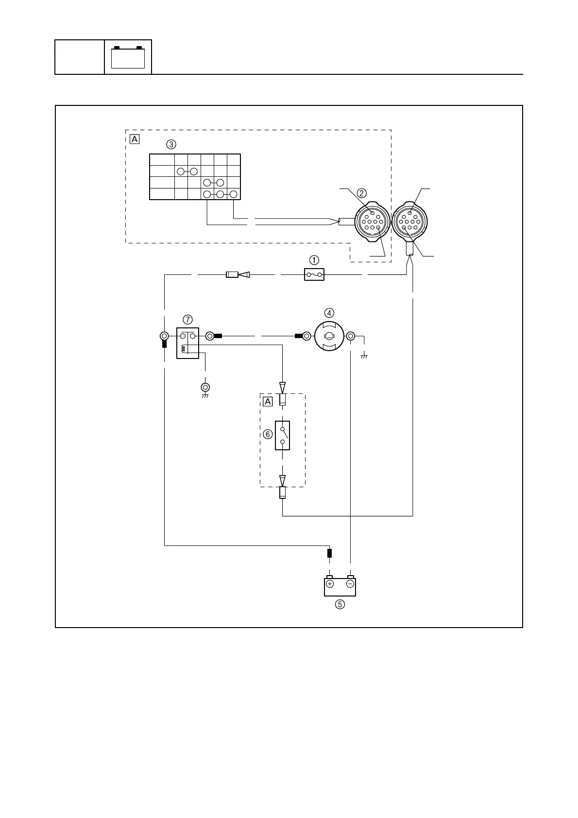
Starting system
8
1
Fuse
2
10-pin coupler
3
Engine start switch
4
Starter motor
5
Battery
6
Neutral switch
7
Starter relay
È
Tiller handle model
B: Black
Br : Brown
R: Red
OFF
WBR PBr
ON
START
N
S
M
R
Br
Br
Br
RRR
R
B
B
B
BB
B
B
RR
Br Br
Br
S69W8090E

Table of Contents

Other manuals for Yamaha F60A

Related product manuals