EasyManua.ls Logo

Yamaha FZ 25 2021 - Fuel Injection System Service

Yamaha FZ 25 2021
247 pages
Print Icon
To Next Page IconTo Next Page
To Next Page IconTo Next Page
To Previous Page IconTo Previous Page
To Previous Page IconTo Previous Page
Loading...
6-22
–+
ELEC
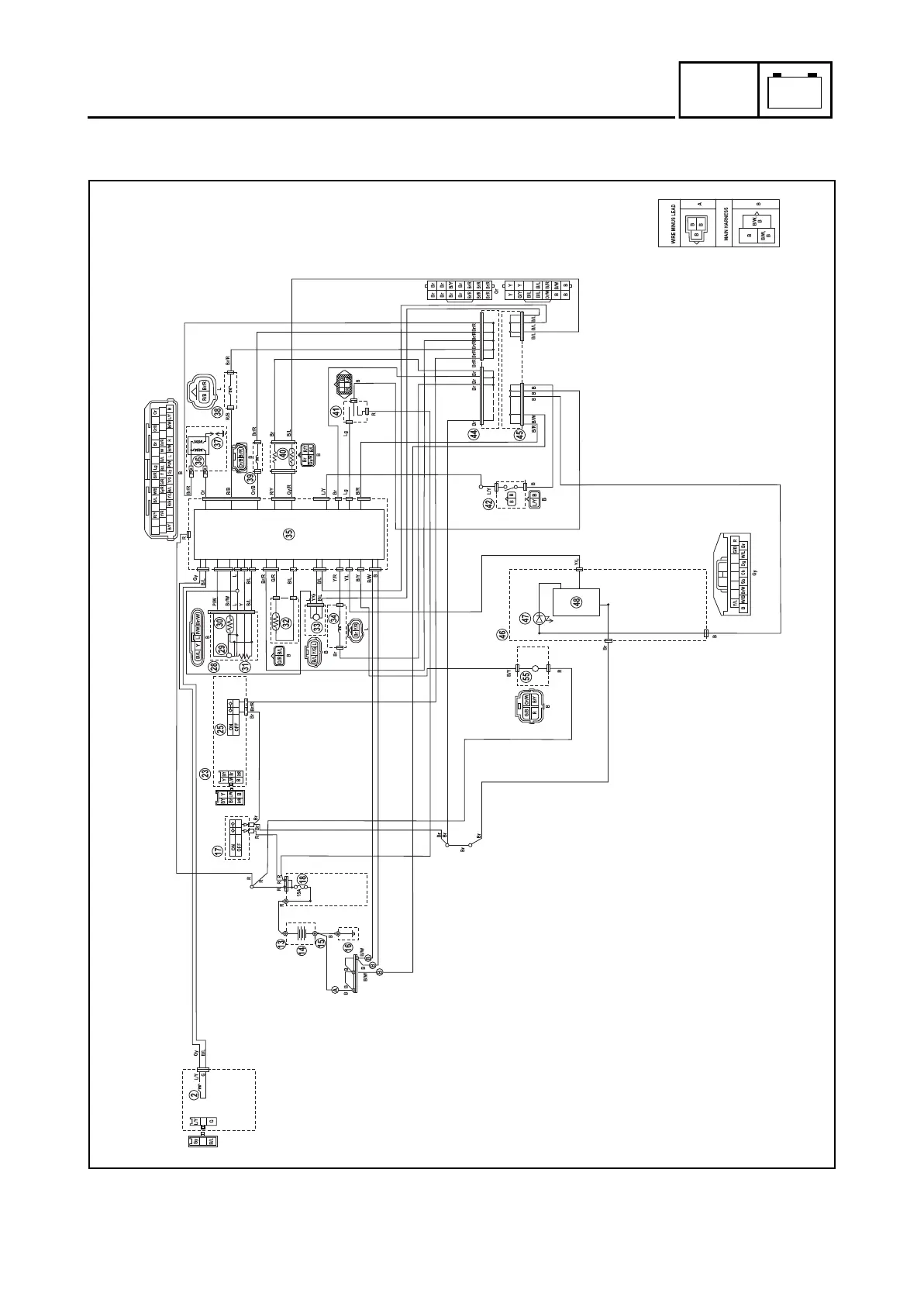
FUEL INJECTION SYSTEM
FUEL INJECTION SYSTEM
CIRCUIT DIAGRAM
1
2
4
3
2
1
3
4
B9X-F8197-E0.book Page 22 Thursday, July 16, 2020 2:28 PM

Table of Contents

Related product manuals