EasyManua.ls Logo

Yamaha FZ 25 2021 - ABS (Anti-lock Brake System) Service

Yamaha FZ 25 2021
247 pages
Print Icon
To Next Page IconTo Next Page
To Next Page IconTo Next Page
To Previous Page IconTo Previous Page
To Previous Page IconTo Previous Page
Loading...
6-71
–+
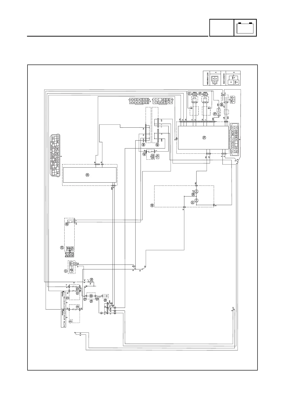
ELEC
ABS (ANTI-LOCK BRAKE SYSTEM)
EAS20085
ABS (ANTI-LOCK BRAKE SYSTEM)
EAS30843
CIRCUIT DIAGRAM
2A
30A 15A
B9X-F8197-E0.book Page 71 Thursday, July 16, 2020 2:28 PM

Table of Contents

Related product manuals