EasyManua.ls Logo

Acer e-mill 3VS - Regular Circuit Diagram for 6 VK

Acer e-mill 3VS
203 pages
Print Icon
To Next Page IconTo Next Page
To Next Page IconTo Next Page
To Previous Page IconTo Previous Page
To Previous Page IconTo Previous Page
Loading...
- 52 -
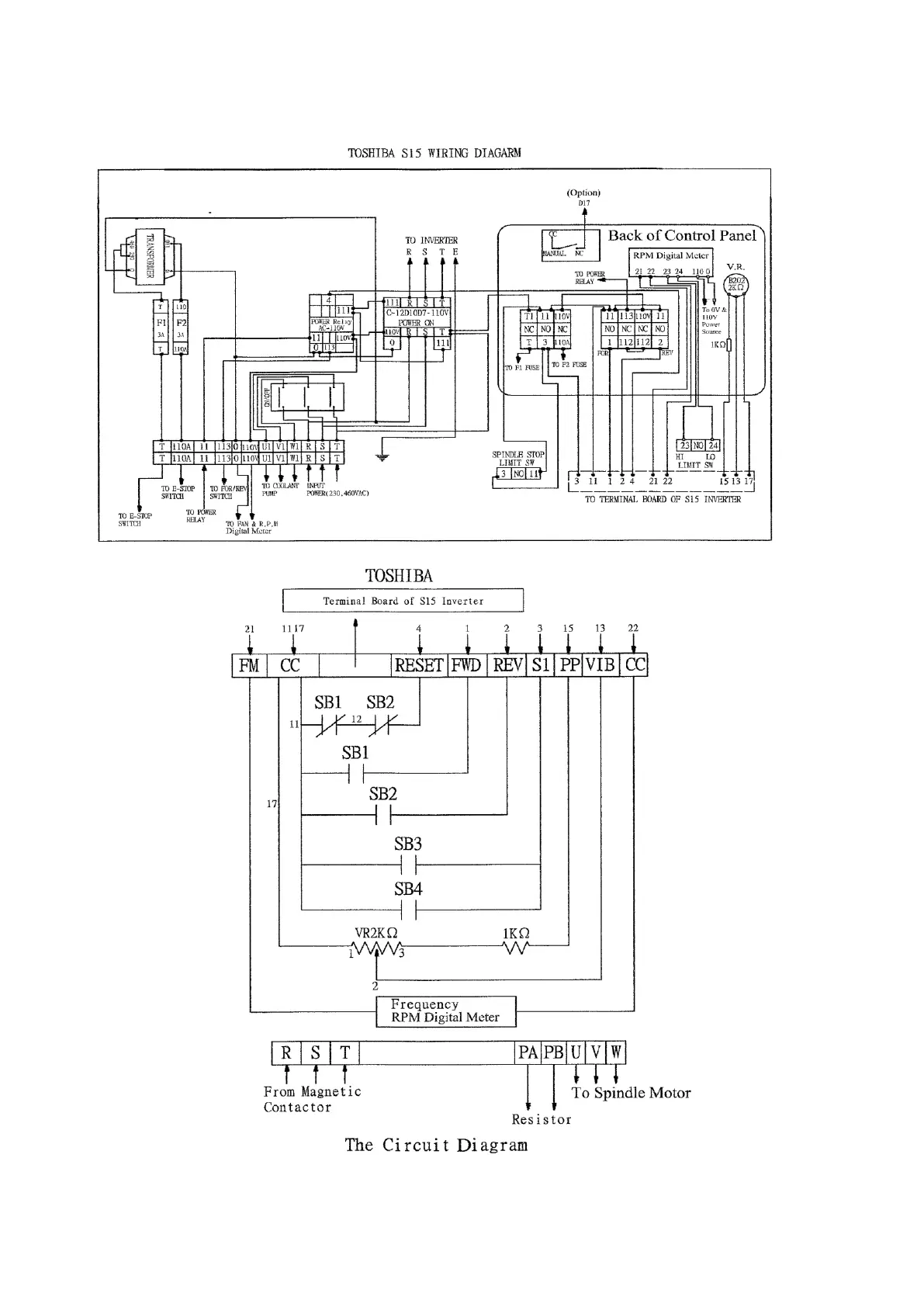
B. Regular Circuit Diagram for 6VK

Table of Contents

Related product manuals