EasyManua.ls Logo

Alliance Laundry Systems CA050L - Page 88

Alliance Laundry Systems CA050L
176 pages
Print Icon
To Next Page IconTo Next Page
To Next Page IconTo Next Page
To Previous Page IconTo Previous Page
To Previous Page IconTo Previous Page
Loading...
86 70422101
© Copyright, Alliance Laundry Systems LLC – DO NOT COPY or TRANSMIT
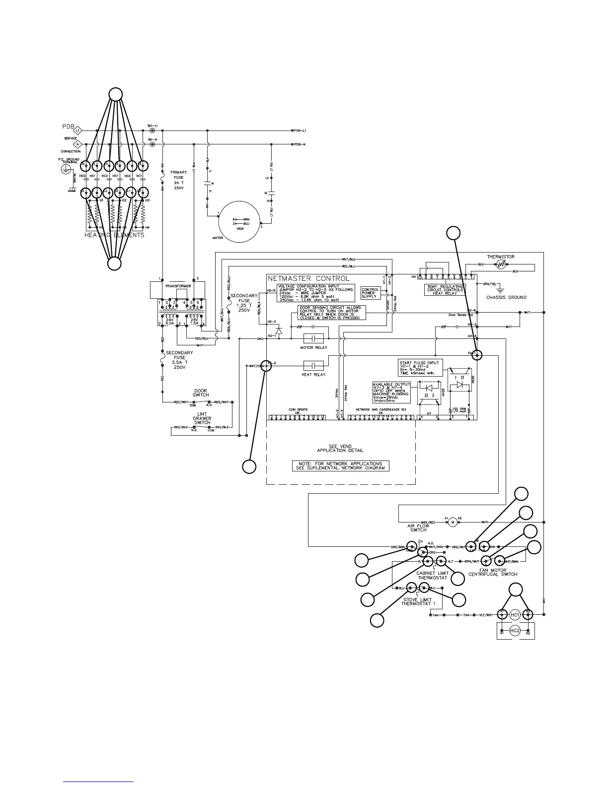
NetMaster Troubleshooting – KT075 Models Only
Unit Will Not Heat – Electric
TMB2334S
10
8
1
5
3
7
4
6
9
11
2
15
14
12
13
TMB2334S

Table of Contents

Related product manuals