EasyManua.ls Logo

Binder BD - Fd (E2); Flow Chart of the Heating System of a FD (E2) (Standard FD 115 (E2))

Binder BD
19 pages
Print Icon
To Next Page IconTo Next Page
To Next Page IconTo Next Page
To Previous Page IconTo Previous Page
To Previous Page IconTo Previous Page
Loading...
BD/ED/FD (E2) Service Manual
State: 01/2002 Created: 06/2002 / Jochen Tussinger
6
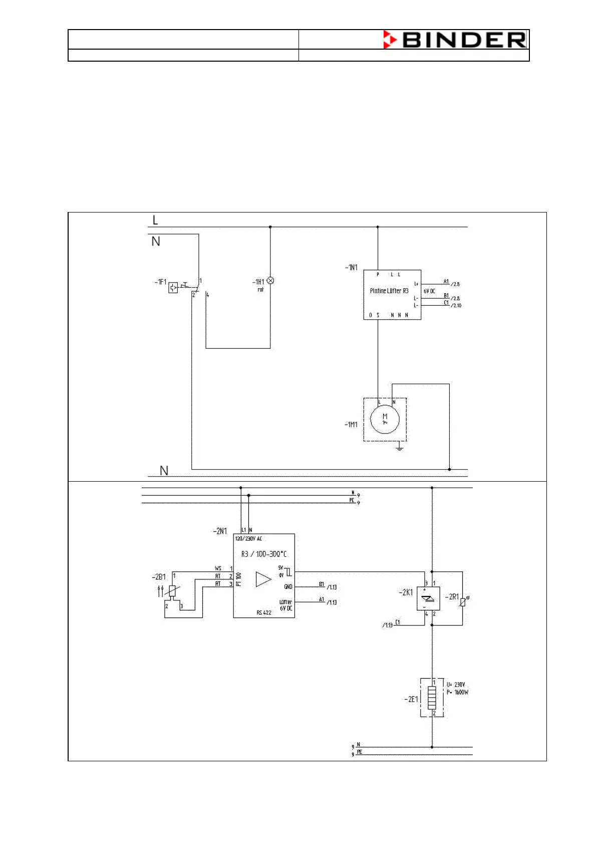
2.5 FD (E2)
The FD (E2) chamber gives the possibility to heat up the chamber to a maximum temperature of 300°C.
The measuring of the temperature will be realized by a PT100 temperature probe which is placed directly
in the inner of the chamber .
The controller R3 measures the resistance of the PT100 temperature probe and compares the incoming
signal with the actual engaged value and decides to give a Signal to activate the heating elements or not.
2.6 Flow Chart of the Heating System of a FD (E2) (Standard FD 115 (E2))
PT100 –> Controller R3 à Solid State Relay à Heating Element

Related product manuals