EasyManua.ls Logo

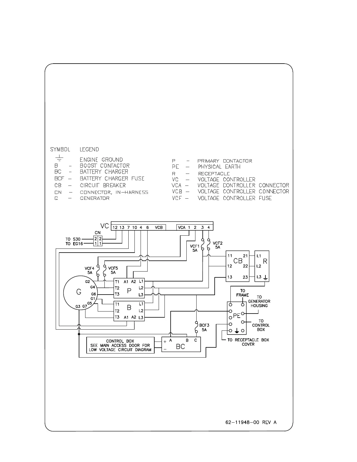
Carrier RG2059 Series - Schematics; Figure 6.6 Schematic High Voltage Circuitry - 7 Wire Generator (PID RG2059); Schematics Page 6

Carrier RG2059 Series
72 pages
To Next Page IconTo Next Page
To Next Page IconTo Next Page
To Previous Page IconTo Previous Page
To Previous Page IconTo Previous Page
Loading...
T-361 6–6
SECTION 6
SCHEMATICS PAGE 6
Figure 6.6 Schematic High Voltage Circuitry - 7 Wire Generator (PID RG2059)
460V HIGH VOLTAGE CIRCUITRY

Table of Contents

Related product manuals