EasyManua.ls Logo

Cosmos PS-7 - Chapter 4 - System Flow Diagram

Cosmos PS-7
60 pages
Print Icon
To Next Page IconTo Next Page
To Next Page IconTo Next Page
To Previous Page IconTo Previous Page
To Previous Page IconTo Previous Page
Loading...
9
DC-ITD-PS7MAN01.A www.dodtec.com
JAN 2019 815-788-5200
PS-7 Manual
Chapter 4 System Flow Diagram
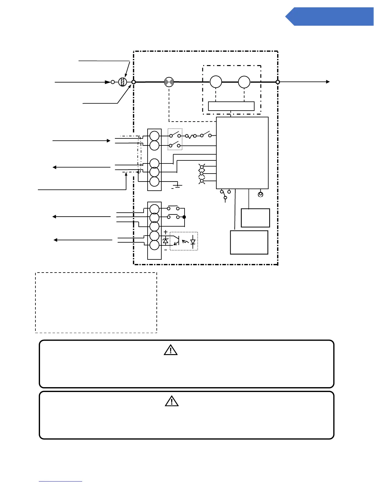
Figure 1 System flow diagram
GAS OUT
Rc 1/4
LCD Display
Maintenance
switch
P
Pump
Sensor
Flow
sensor
MF-50 (Dust filter)
GAS IN
Rc 1/4
GAS IN
Rc 1/4
Controller
F1
ZA1
ZA2
ZC
TA
TC
Power
DC 24V
TB
2
1st level warning
2nd level warning
Common
Trouble
warning
Warning contact capacity (ZA1orZA2-ZC)
(Rated load: 125 V AC or 30 V DC
0.5-A resistance load)
Trouble output (TA-TC)
(Rated load: 30 V DC 30-mA
resistance load)
Gas alarm contact output
(N/O)
PW
Jack
(4-conductor shielded cable)
+
-
+
-
TB
1
FS
Sampling Unit
P
N
G
H
E
SW
1
SW
2
TR
AL
Key
Sheet
Analog Output
4 to 20 mA DC
Trouble warning output
(N/C)
CPU Board
Warning
Pay special attention to the polarity of the trouble warning output. As the circuit protection
diodes are internalized, if the polarity is reversed, the trouble warning 1 Pull back
not be output.
Caution
The analog output source is not insulated from the power source. In case it is used in
combination with other types of devices, the analog signal must be isolated from flowing into
the power sources of the other devices.

Other manuals for Cosmos PS-7

Related product manuals