EasyManua.ls Logo

Delta ASD-A2R-0421 Series - Page 85

Delta ASD-A2R-0421 Series
660 pages
Print Icon
To Next Page IconTo Next Page
To Next Page IconTo Next Page
To Previous Page IconTo Previous Page
To Previous Page IconTo Previous Page
Loading...
Chapter 3 Wiring ASDA-A2R Series
Revision December, 2014
3-37
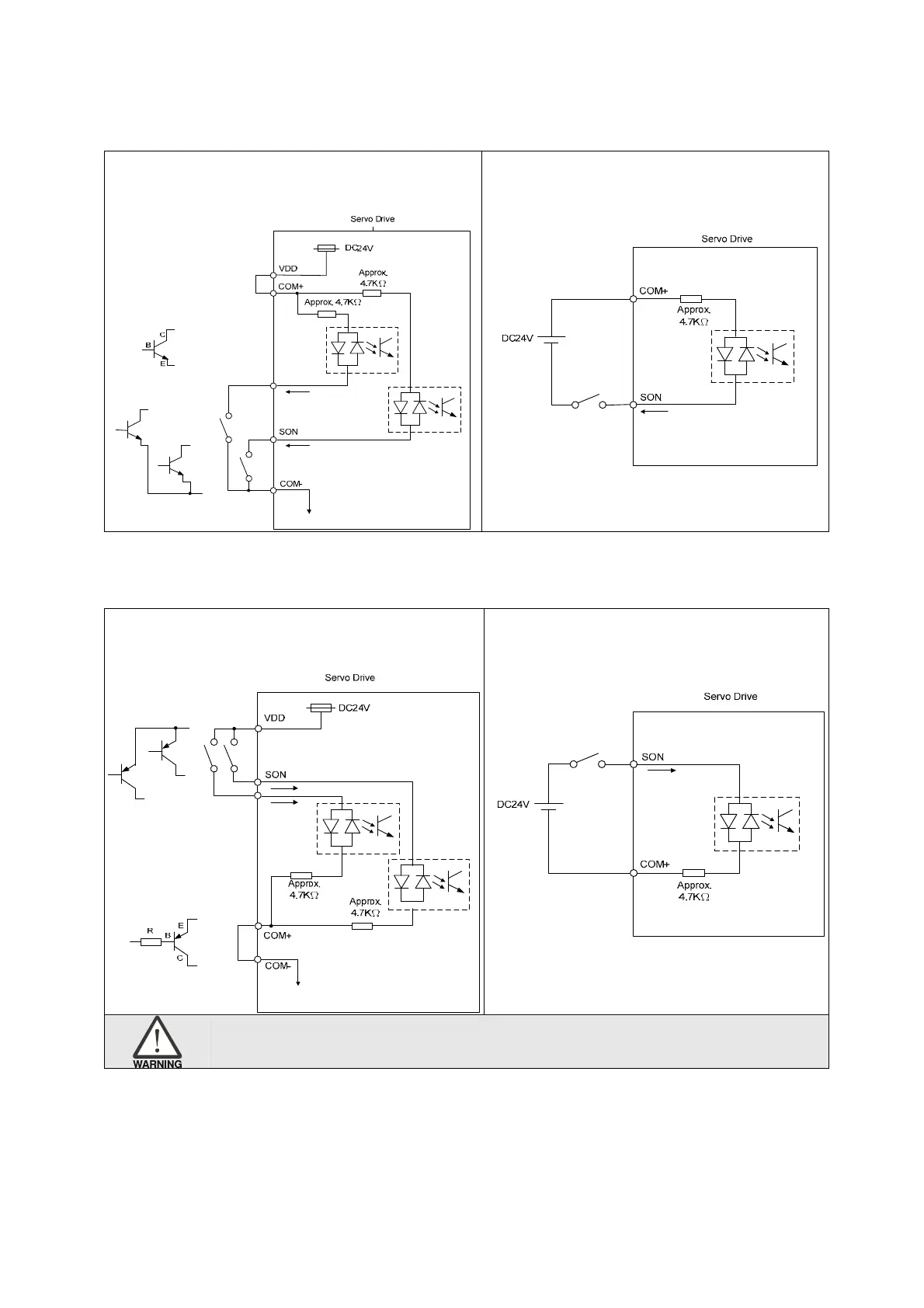
Input signal via relay or open-collector transistor
NPN transistor, common emitter (E) mode (SINK mode)
C9: The wiring of DI. The servo drive applies
to the internal power.
C10: The wiring of DI. The servo drive
applies to the external power.
PNP transistor, common emitter (E) mode (SOURCE mode)
C11: The wiring of DI. The servo drive applies
to the internal power.
C12: The wiring of DI. The servo drive
applies to the external power.
Caution: Do not apply to dual power or it may damage the servo drive.

Table of Contents

Related product manuals