EasyManua.ls Logo

Dixie DN720P - PARTS LIST - REFRIGERATION SCHEMATICS; Refrigeration Circuit Diagrams

Dixie DN720P
100 pages
Print Icon
To Next Page IconTo Next Page
To Next Page IconTo Next Page
To Previous Page IconTo Previous Page
To Previous Page IconTo Previous Page
Loading...
PARTS LIST P SERIES
Page 53 of 100
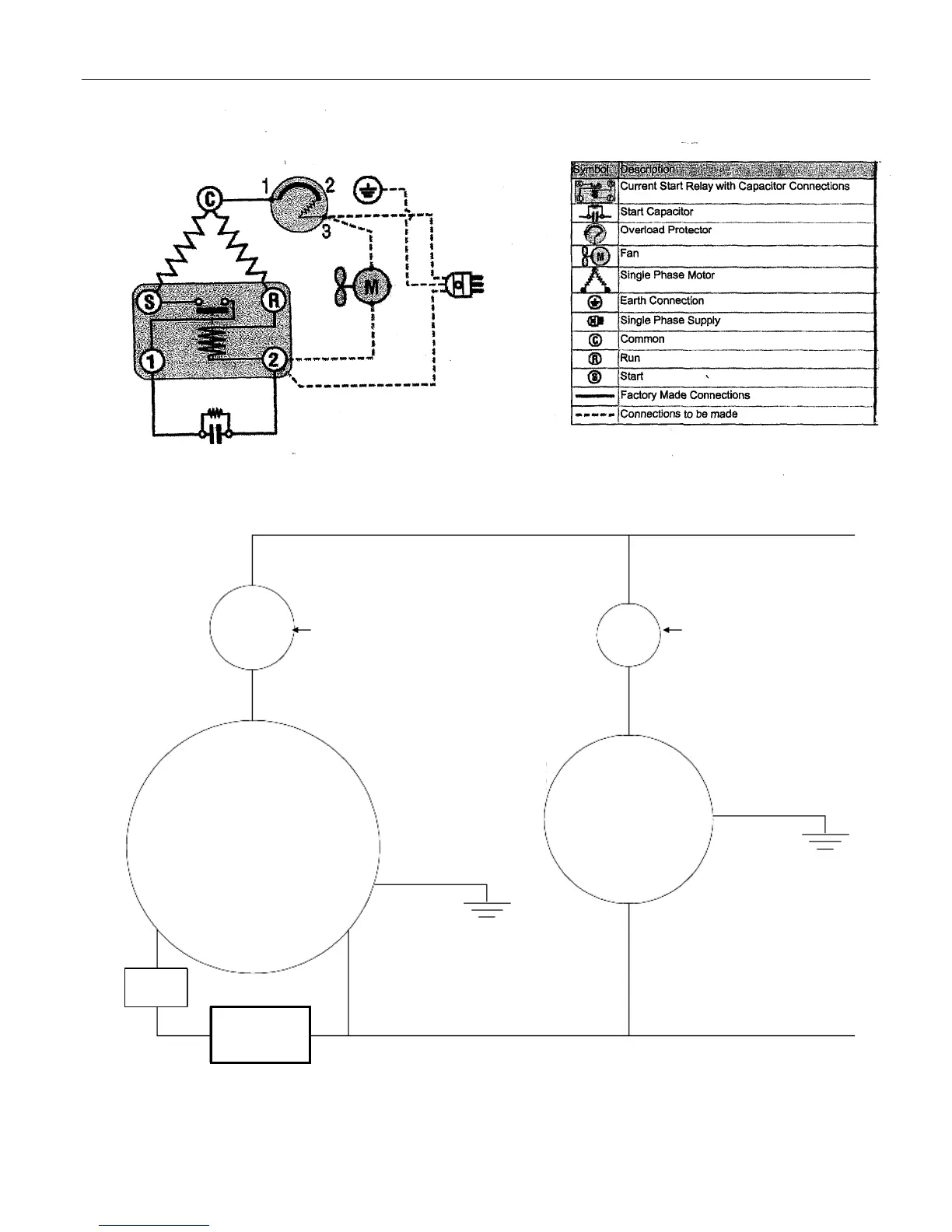
Refrigeration Circuit Diagrams
New Refrigeration Circuit effective run# 6917
Compressor
Compressor
Overload
Pressure
Switch
Start
Relay
Condenser Fan
Line
Neutral
Capacitor

Table of Contents