EasyManua.ls Logo

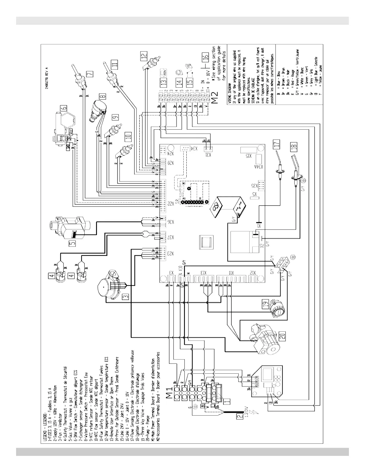
Dunkirk DCBF-125 - Combi Wiring Diagram

Dunkirk DCBF-125
138 pages
Print Icon
To Next Page IconTo Next Page
To Next Page IconTo Next Page
To Previous Page IconTo Previous Page
To Previous Page IconTo Previous Page
Loading...
38
MODEL 205 - Combi
205 - COMBI WIRING DIAGRAM
PN 240012875 REV. B [07/01/2021]

Table of Contents

Other manuals for Dunkirk DCBF-125

Related product manuals