EasyManua.ls Logo

Dunkirk DCBF-125 - Page 79

Dunkirk DCBF-125
138 pages
Print Icon
To Next Page IconTo Next Page
To Next Page IconTo Next Page
To Previous Page IconTo Previous Page
To Previous Page IconTo Previous Page
Loading...
75
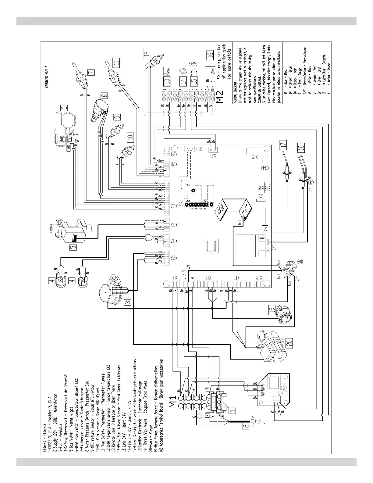
A-6 MODEL 205 - Combi
APPENDIX A - WIRING DIAGRAMS
240013375 REV A, [07/01/2021]

Table of Contents

Other manuals for Dunkirk DCBF-125

Related product manuals