EasyManua.ls Logo

EKOM DK50-10 - Page 104

EKOM DK50-10
276 pages
Print Icon
To Next Page IconTo Next Page
To Next Page IconTo Next Page
To Previous Page IconTo Previous Page
To Previous Page IconTo Previous Page
Loading...
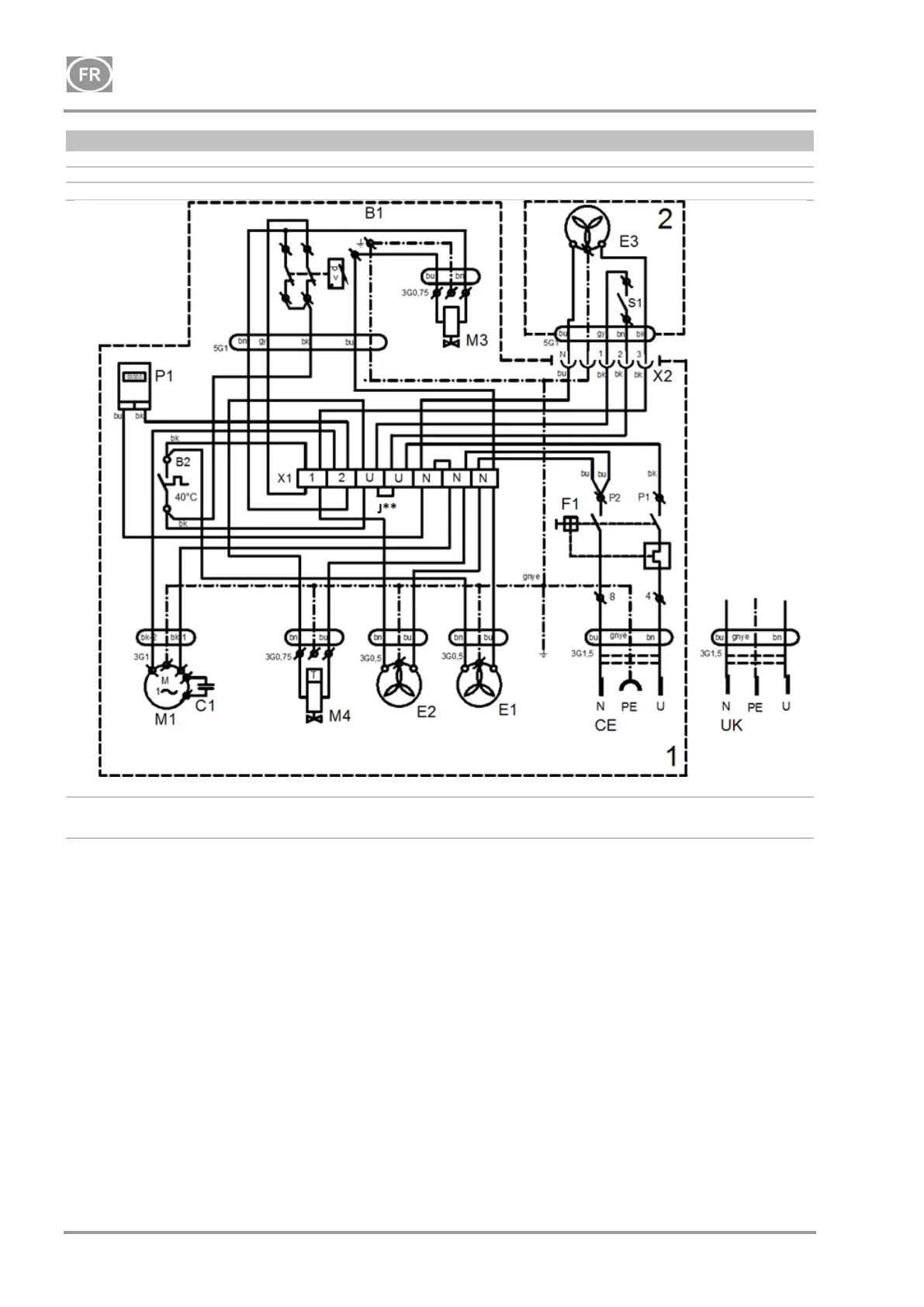
DK50-10
NP-DK50-10-16_01-2022-MD - 104 - 01/2022
DK50-10Z/M, DK50-10S/M
8 - 10 bar
1/N1PE 230 V, 50/60 Hz
115 V, 60 Hz
OBJET ÉLECTRIQUE de 1ère CATÉGORIE
J** - Connecter le cavalier uniquement pour les modèles de
compresseur non installés dans des armoires (Chap. 19.10)
1- Compresseur
2- Armoire
P1* - Horomètre installé uniquement pour le modèle de compresseur 8-10 bars

Table of Contents

Other manuals for EKOM DK50-10

Related product manuals