EasyManua.ls Logo

EKOM DK50-10 - Page 66

EKOM DK50-10
276 pages
Print Icon
To Next Page IconTo Next Page
To Next Page IconTo Next Page
To Previous Page IconTo Previous Page
To Previous Page IconTo Previous Page
Loading...
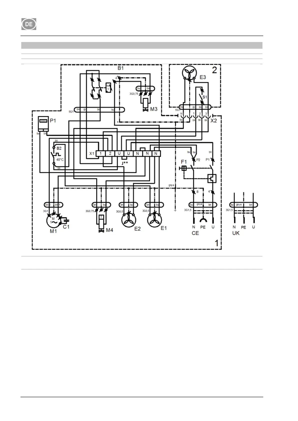
DK50-10
NP-DK50-10-16_01-2022-MD - 66 - 01/2022
DK50-10Z/M, DK50-10S/M
8 - 10 bar
1/N1PE 230 V, 50/60 Hz
115 V, 60 Hz
ELEKTRISCHES OBJEKT 1. KAT.
J** - Stundenzähler nur für das Kompressormodell mit 8 bis 10
bar installiert (Kap. 19.10)
1-Kompressor
2-Schrank
P1* - Schließen Sie den Jumper nur für Kompressormodelle ohne Gehäuse an

Table of Contents

Other manuals for EKOM DK50-10

Related product manuals