EasyManua.ls Logo

Elan HC6 - PPSP Precision Panel

Elan HC6
61 pages
Print Icon
To Next Page IconTo Next Page
To Next Page IconTo Next Page
To Previous Page IconTo Previous Page
To Previous Page IconTo Previous Page
Loading...
ELAN HC6/HC12 INSTALLATION MANUAL
© ELAN 2010 | All rights reserved.
Page 47
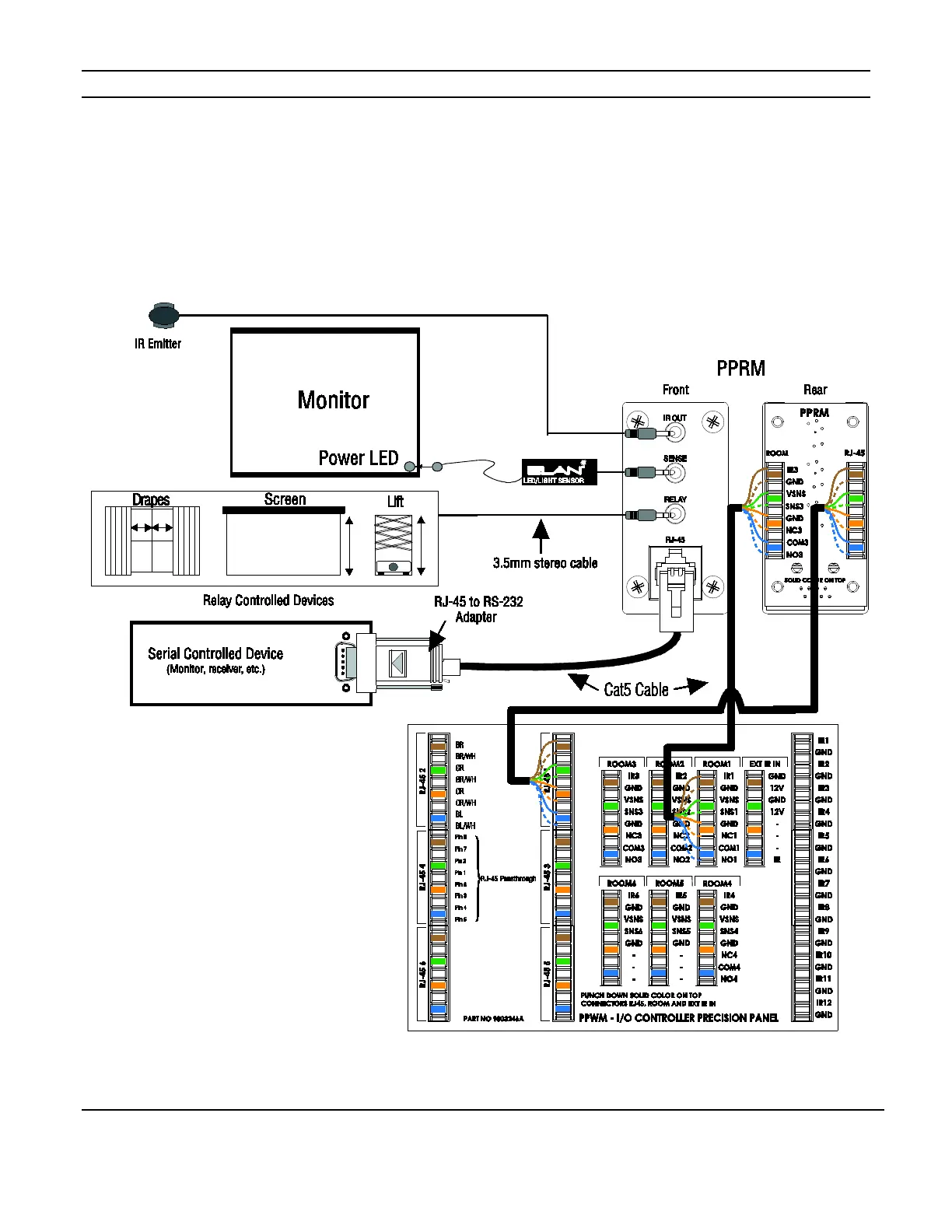
PPRM Precision Panel
The PPRM provides connections for IR output, Sense input, Relay output and an RJ-45
connection that may be used for RS-232 controlled devices or as an Ethernet jack. Figure
5-10 shows a typical application and connections from the PPRM to the PPWM.
Figure 5-10: PPRM Connections

Table of Contents

Other manuals for Elan HC6

Related product manuals