EasyManua.ls Logo

Enertech XT024 - Two Stage, ECM, Single Phase, 460 V, 60 HZ

Enertech XT024
56 pages
Print Icon
To Next Page IconTo Next Page
To Next Page IconTo Next Page
To Previous Page IconTo Previous Page
To Previous Page IconTo Previous Page
Loading...
43
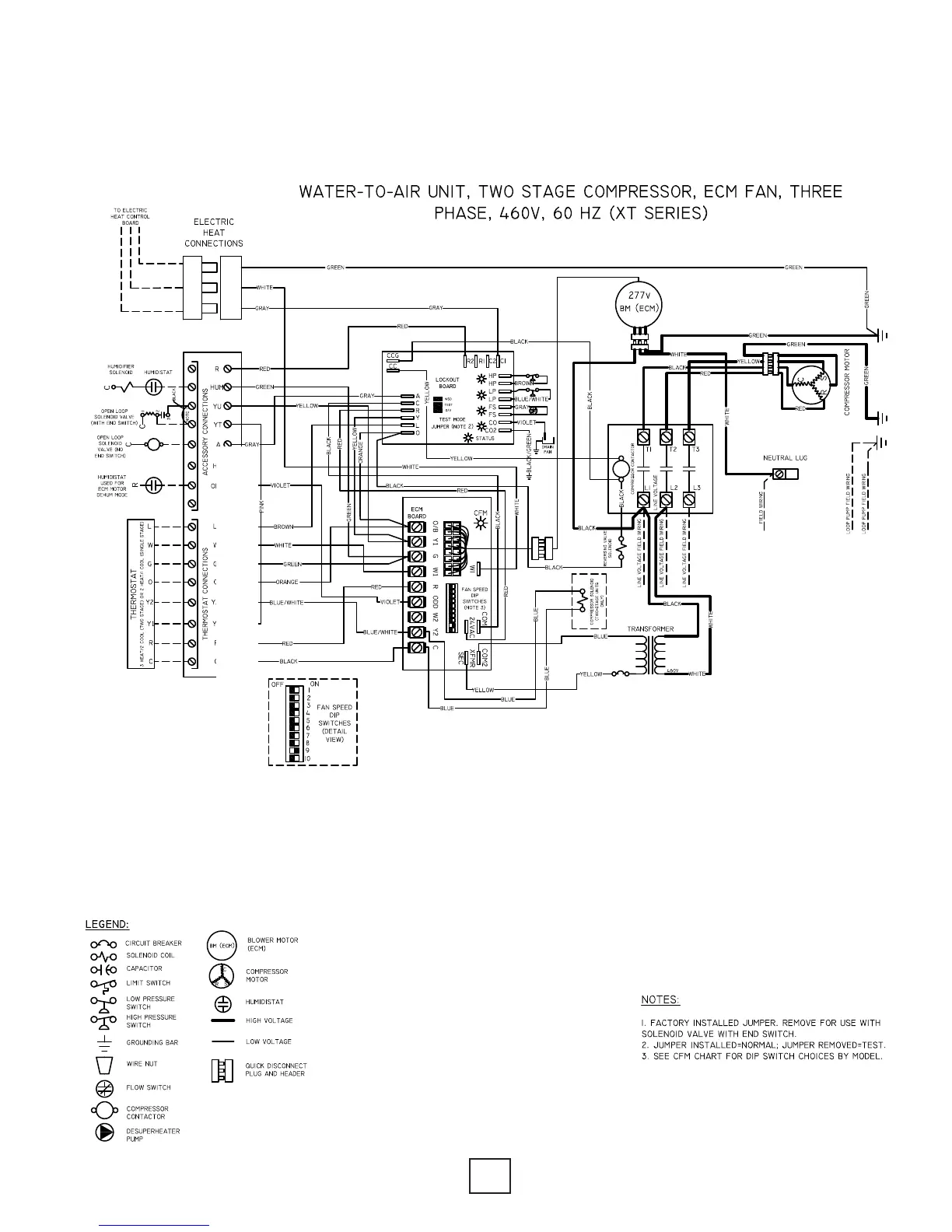
IOM, XT Models Enertech Global
Section 10: Wiring Diagrams
Two Stage, ECM, Single Phase, 460V, 60HZ

Table of Contents

Related product manuals