EasyManua.ls Logo

Ercogener GenPro 25e - 3.3 Functional Description

Default Icon
58 pages
Print Icon
To Next Page IconTo Next Page
To Next Page IconTo Next Page
To Previous Page IconTo Previous Page
To Previous Page IconTo Previous Page
Loading...
EG_GenPro25e_1055_UG_002_UK
Page 21 / 58
Descriptions and non-contractual illustrations in this document are given as an indication only.
ERCOGENER reserves the right to make any modification.
Dct_427_02
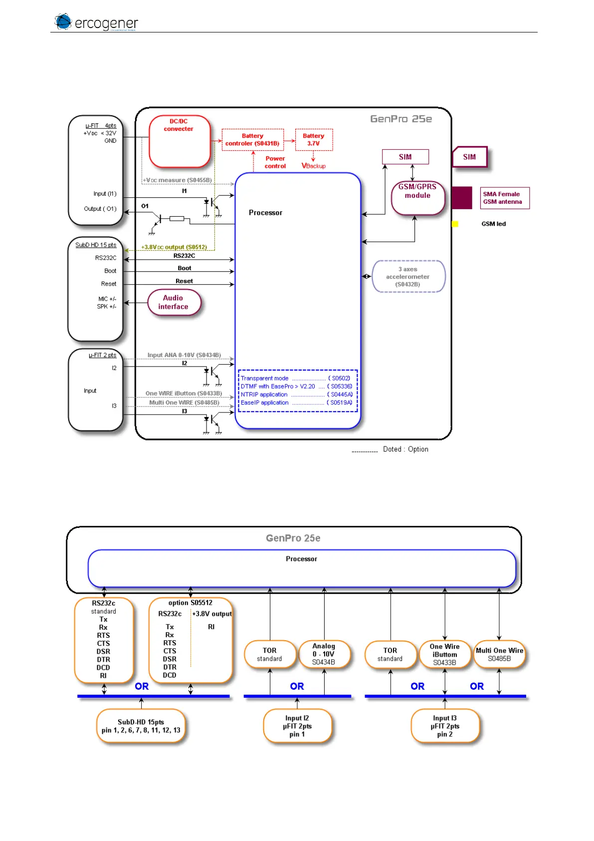
3.3 Functional Description
3.3.1 General
Figure 6 : Functional Description
3.3.2 Functional architecture of option
Contact us for the setting of the different options.
Figure 7 : Architecture of option

Table of Contents

Other manuals for Ercogener GenPro 25e

Related product manuals