EasyManua.ls Logo

FCI MT86 - Calibration Verification Procedure (Using an FC81 Field Calibrator); Figure 13 - Decade Box Wiring Diagram

FCI MT86
54 pages
Print Icon
To Next Page IconTo Next Page
To Next Page IconTo Next Page
To Previous Page IconTo Previous Page
To Previous Page IconTo Previous Page
Loading...
MT86/MT86HT Flow Meter TROUBLESHOOTING
Fluid Components International LLC 27
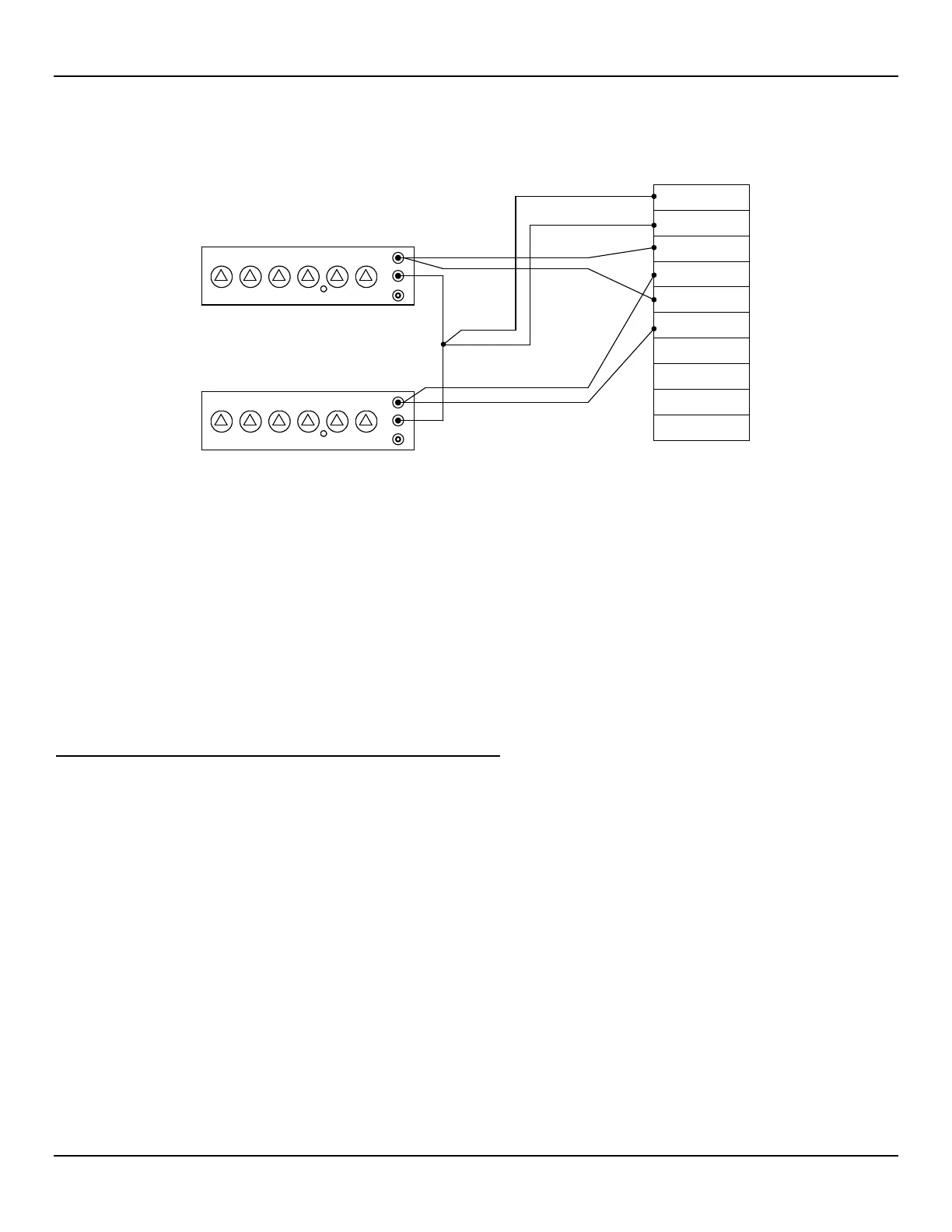
Figure 13Decade Box Wiring Diagram
9. Turn the power ON and let the system stabilize for 1 minute. If the LED (CR1) is flashing, recheck the wiring per Chapter 2.
10. Read the signal displayed on the DMM. Ensure it is equal to the signal value recorded on the Delta "R" data sheet ± 0.20 VDC.
11. Repeat the above steps for other values on the Delta "R" data sheet. Adjust the active decade box to give one of the recorded output
signals. Then, determine what the Delta "R" value setting is and compare it with the recorded value from the Delta "R" data sheet.
Verify the Delta "R" values are equal to within ± 1.25%.
12. Repeat this verification procedure for each of the sensing points in the system. Be sure to use the proper Delta "R" data sheet for
each sensing point being verified.
13. Upon completion of the verification procedure, set the head-select switch SW2 to the number of sensing points present in the system.
The flow transmitter only scans the number of flow elements set on head-select switch SW2. Open SW1-3 for the automatic mode.
Leaving these switches set in the wrong positions will cause an operation error.
Calibration Verification Procedure (Using an FC81 Field Calibrator)
Note:
All output modules and display options operate from the same 0-10 VDC analog output signal. If the optional span
and zero activation circuitry has been added to the output signal, then the Delta "R" Data for the output modules and
displays will not match the values recorded on the Delta "R" data sheet. See the jumper listing in Table 2 to
determine if the span and zero activation circuitry option has been added to the output signal circuitry.
The FC81 Field Calibrator replaces the decade resistance boxes and the DMM that are used in the verification procedure. The field
calibrator can switch its readout between the Delta "R" resistance values and the output signal. The use of the field calibrator requires
having the correct Delta "R" data sheets for each flow element. The field calibrator is ideal for the field verification of MT86 and MT86HT
installations.
Model FC81-8 is used for the MT86 with 1000 ohm flow element sensing point RTDs.
Model FC81-7 is used for the MT86HT with 100 ohm flow element sensing point RTDs.
FC81 Field Calibrator Control Functions
The display shows the Delta "R" values or the output signal level depending on the position of the function switch. The function switch, is a
2 position push-button switch, located on the left front panel of the FC81 field calibrator.
When the function switch is pressed to the in position the Delta "R" input resistance is displayed in ohms.
When the function switch is pressed to the out position the output signal is displayed in volts (0-10 VDC).
Note:
Follow the instructions on the front panel of the FC81 field calibrator to read the digital display.
C00115-1-2
H
L
G
H
L
G
GND
GND SEN
REF SEN
ACT SEN
REF EXC
ACT EXC
HTR EXE
HTR SEN
I OUT +
I OUT -
TS2
REFERENCE SENSOR
ACTIVE SENSOR
NOTE:
GND AND GND SEN NODE
IS AN EQUAL DISTANCE
FROM BOTH DECADE BOXES.

Table of Contents

Related product manuals