EasyManua.ls Logo

Finn Bark Blower BB302 - Page 74

Finn Bark Blower BB302
91 pages
Print Icon
To Next Page IconTo Next Page
To Next Page IconTo Next Page
To Previous Page IconTo Previous Page
To Previous Page IconTo Previous Page
Loading...
BB302 MU2018 Rev B
68
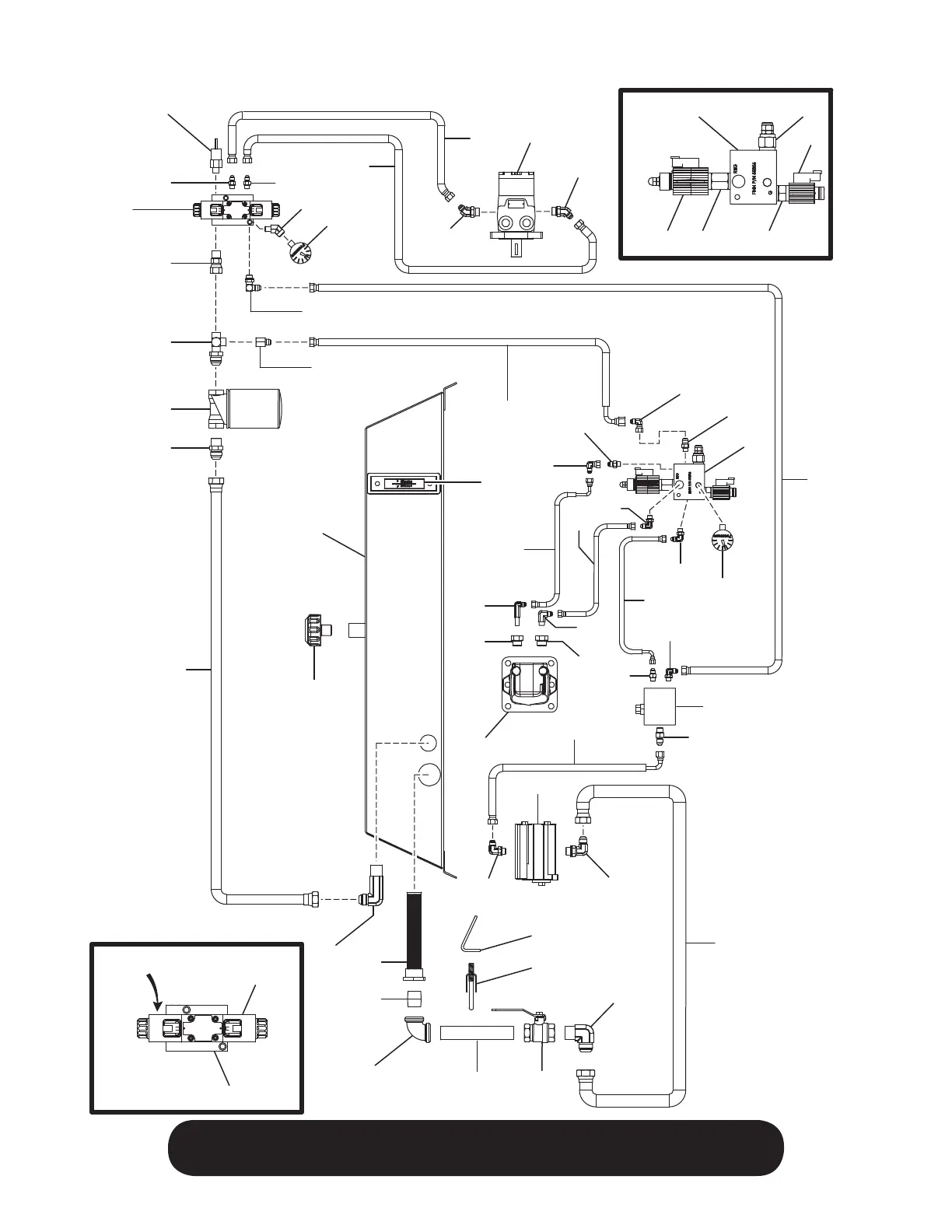
WHEN ORDERING PARTS, BE SURE TO STATE
SERIAL NUMBER OF MACHINE
12
3
4
5
6
7
10
9
8
11
33
34
35
50 51
14
13
12
15
17
18
19
21
26
27
2829
29
31
32
20
18
22
23
24
25
16
36 37 38 42
43
44
39
44
45
46
19
47
47
48
48
41
30
40
A
B
C
D
E
F
A
B
C
Part 20 Detail
Part 45 Detail
49
Layout is not to scale.

Table of Contents

Related product manuals