EasyManua.ls Logo

Foster Solo Plus - Page 17

Foster Solo Plus
53 pages
Print Icon
To Next Page IconTo Next Page
To Next Page IconTo Next Page
To Previous Page IconTo Previous Page
To Previous Page IconTo Previous Page
Loading...
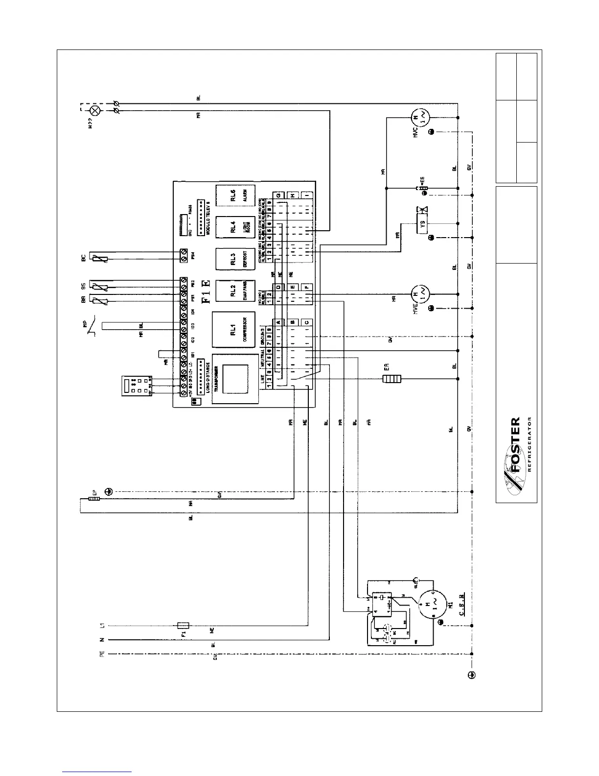
15
LOW TEMP ONLY
SUPPLY
230-220V/1N-/50Hz
Colour Code
MA - BROWN
BL - BLUE
GV - GREEN/YELLOW
NE - BLACK
Drawing No. Sheet No.
J1018 1 of 1
Drawn By Approved Date
Title
SP101LW
SP101HW
SP201HW
SP301HW
FOSTER REFRIGERATOR - A Division of ITW
Ltd.
SP101LW
SPE

Table of Contents

Related product manuals