EasyManua.ls Logo

Foster Solo Plus - Page 51

Foster Solo Plus
53 pages
Print Icon
To Next Page IconTo Next Page
To Next Page IconTo Next Page
To Previous Page IconTo Previous Page
To Previous Page IconTo Previous Page
Loading...
49
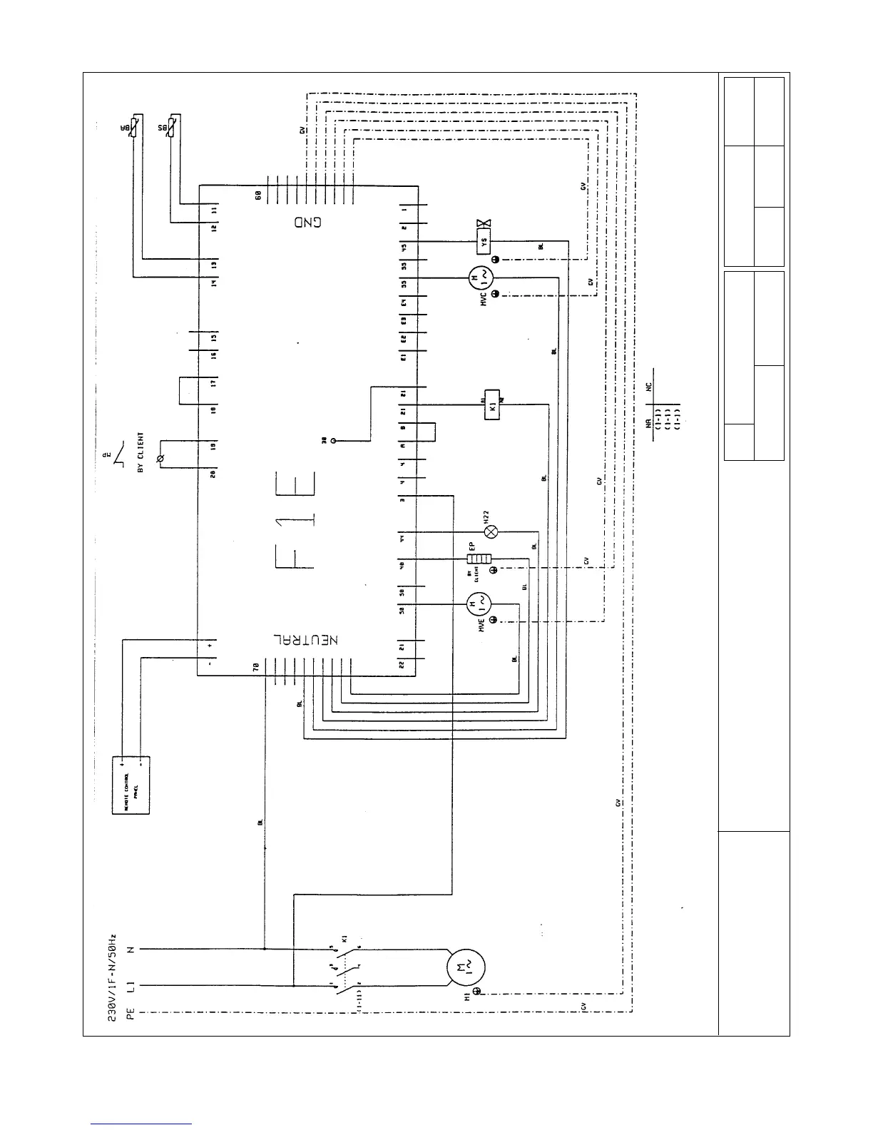
MODEL
SP 1LW
SP 2LW
SP 3HW
Drawing No. Sheet No.
81801M 1 of 1
Drawn By Approved Date
Sonchl Martinelli 04-12-1997
Rev No.
Date: Approved
HVC Condenser Fan Motor K1 Compressor Contactor BS Defrost Probe
HVE Evaporator Fan Motor H22 Internal Light BA Air Probe
M1 Compressor EP Door Frame Heater
YS Hot Gas Solenoid Valve MP Door Switch (if fitted)

Table of Contents

Related product manuals