EasyManua.ls Logo

Frymaster LOV - LOV Electric Wiring Diagram with RTD

Frymaster LOV
39 pages
Print Icon
To Next Page IconTo Next Page
To Next Page IconTo Next Page
To Previous Page IconTo Previous Page
To Previous Page IconTo Previous Page
Loading...
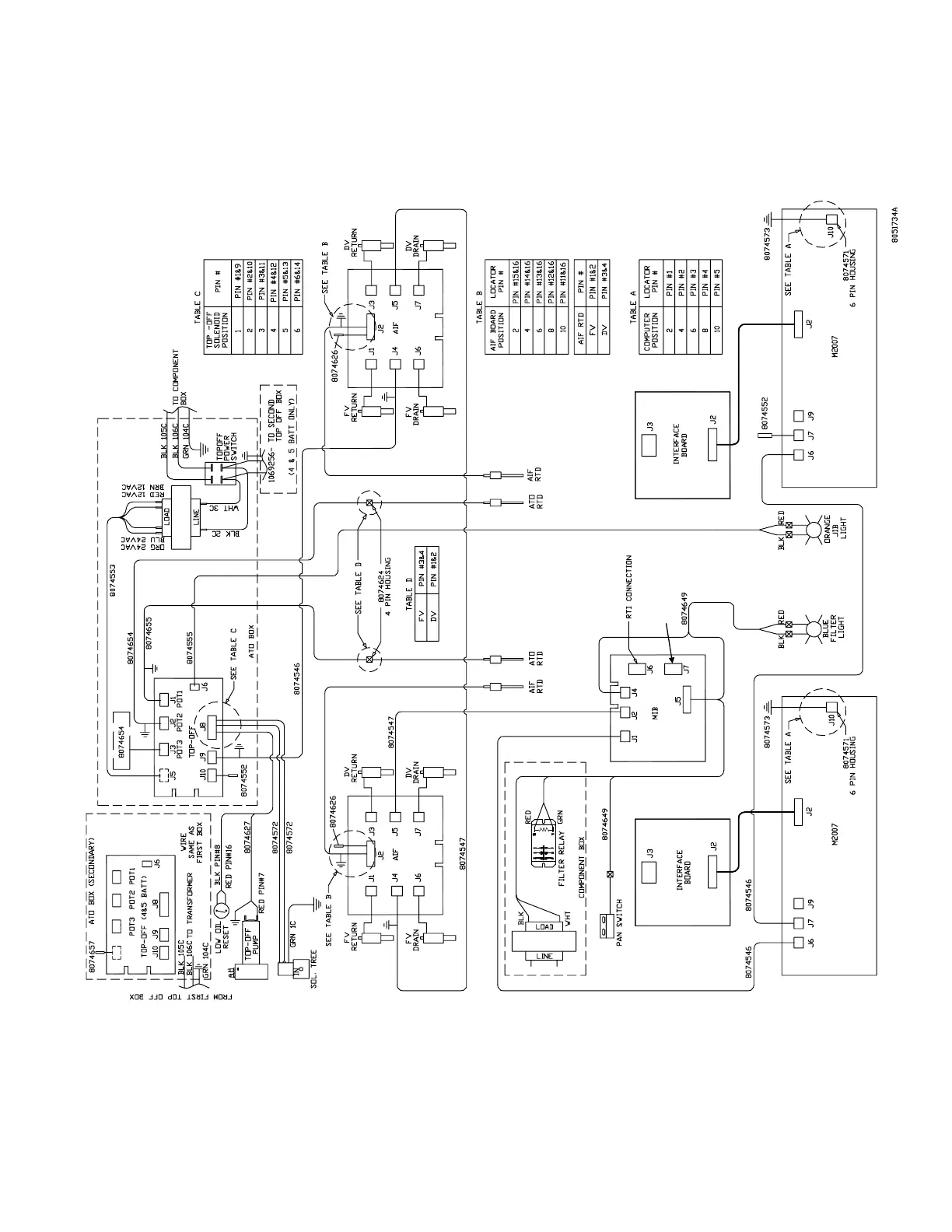
1.9.2 LOV Electric Wiring Diagram with RTD
J5
J3 J2 J1
RTI SWITCHBOX
37

Other manuals for Frymaster LOV

Related product manuals