EasyManua.ls Logo

Frymaster LOV - LOV Gas Wiring Diagram with RTD

Frymaster LOV
39 pages
Print Icon
To Previous Page IconTo Previous Page
To Previous Page IconTo Previous Page
Loading...
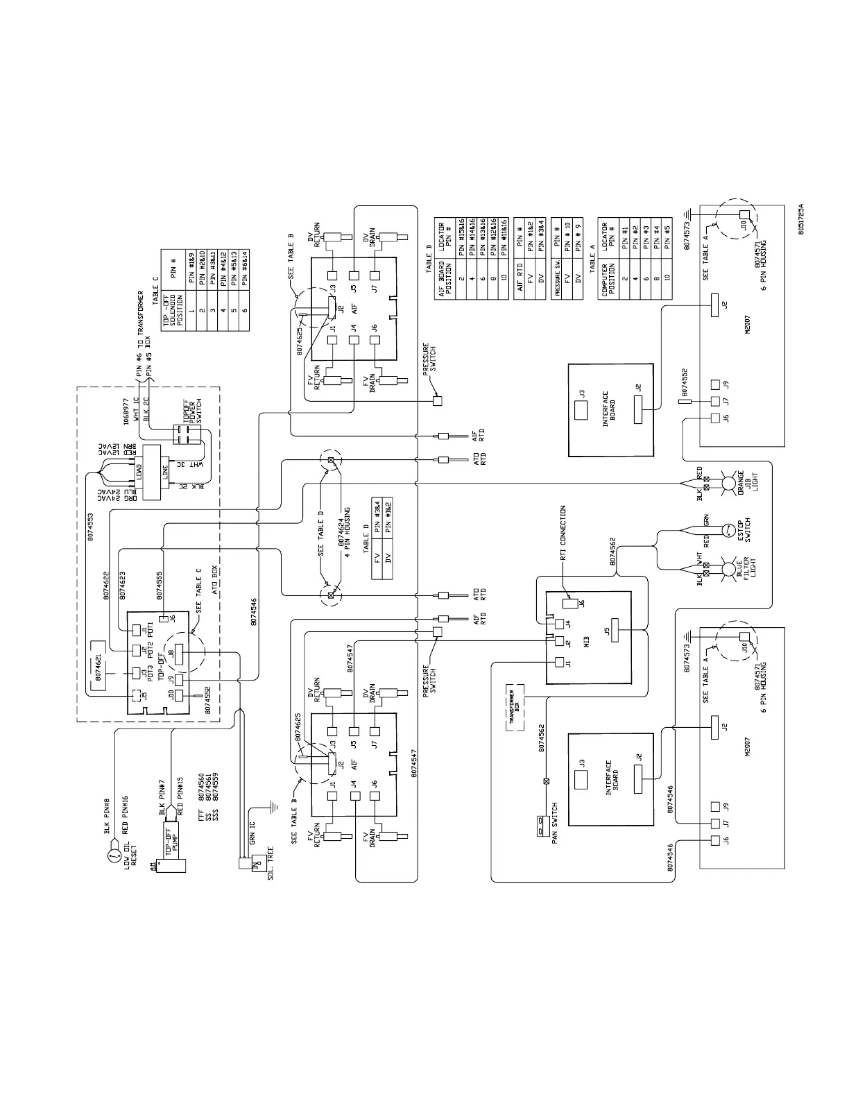
1.9.4 LOV Gas Wiring Diagram with RTD
39

Other manuals for Frymaster LOV

Related product manuals