EasyManua.ls Logo

Generac Power Systems Power Zone Pro Sync - Page 24

Generac Power Systems Power Zone Pro Sync
68 pages
Print Icon
To Next Page IconTo Next Page
To Next Page IconTo Next Page
To Previous Page IconTo Previous Page
To Previous Page IconTo Previous Page
Loading...
20 Owner’s Manual for Power Zone Pro Sync
General Information
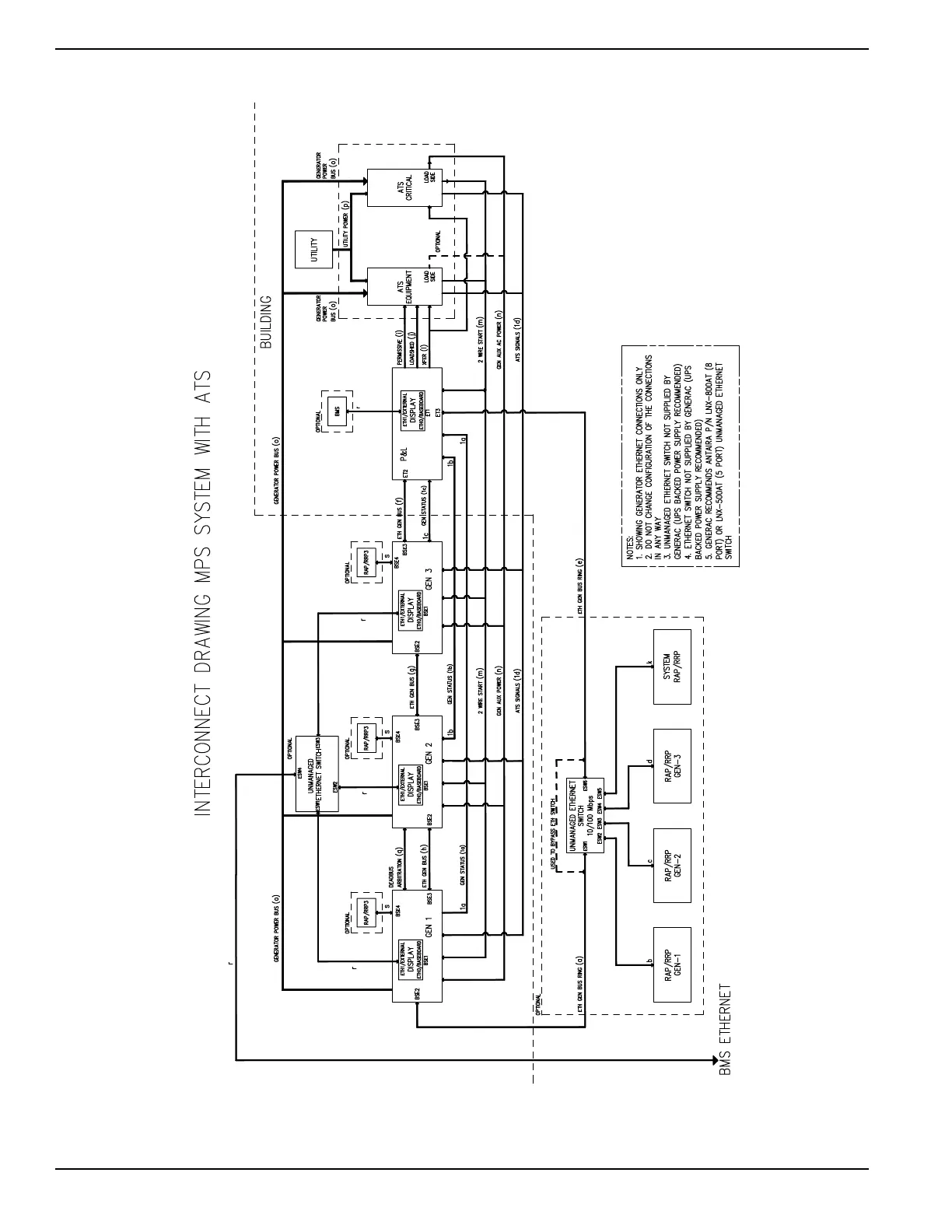
Figure 2-11. 3 MPS Generator System Interconnect Diagram (Typical)
009369

Table of Contents

Related product manuals