EasyManua.ls Logo

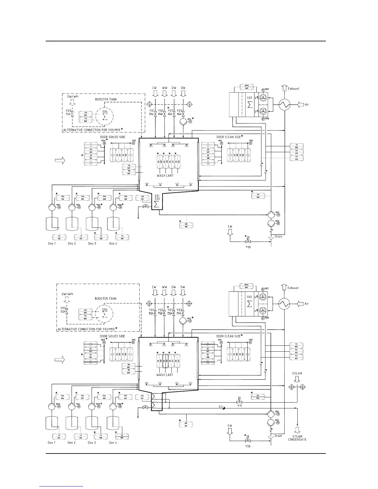
Getinge 8668 - Schematic Diagram; Electric Heating; Steam Heating

Getinge 8668
135 pages
Print Icon
To Next Page IconTo Next Page
To Next Page IconTo Next Page
To Previous Page IconTo Previous Page
To Previous Page IconTo Previous Page
Loading...
Description
4
Service instructions
5015108-00 Edition 0403
V1434
Schematic diagram
Electric heating
Steam heating
V1433

Table of Contents

Related product manuals