EasyManua.ls Logo

Intergas Xtend-HB-CUSP05 - Electrical Schematic (Indoor Unit)

Intergas Xtend-HB-CUSP05
88 pages
Print Icon
To Next Page IconTo Next Page
To Next Page IconTo Next Page
To Previous Page IconTo Previous Page
To Previous Page IconTo Previous Page
Loading...
X0
X1
X14
X2
X3
X4
X5
X6
X7
X8
X9
X10
X11
X12
X13
Memory module
Refrigerant
gas sensor T01
Refrigerant
liquid sensor T02
Return temperature
sensor T04
Flow temperature
sensor T03
Flow sensor
Earth connection
control unit
Remote temp.
sensor T43*
Outdoor temp.
sensor T42*
NL
Power
PWM
signal
CH Pump
Outdoor unit
CONTROL UNIT
OpenTherm- or
ON/OFF Thermostat
OpenTherm
boiler
24V =
230V ~
3-pole
isolator
switch
Internal
External
PC
N L’ 3
L N
Mains voltage
230V~ / 50Hz
ON/OFF
boiler
Control-
panel
5
6
Secondary
pump*
8
7
1
2
1
2
3
4
2 x 0,8 mm
2 x 0,8 mm
2 x 0,8 mm
2 x 0,8 mm
2 x 0,8 mm
4 x 1,5 mm
3 x 1,5 mm
    

On
O
On
O
N
L
3
HMI


42
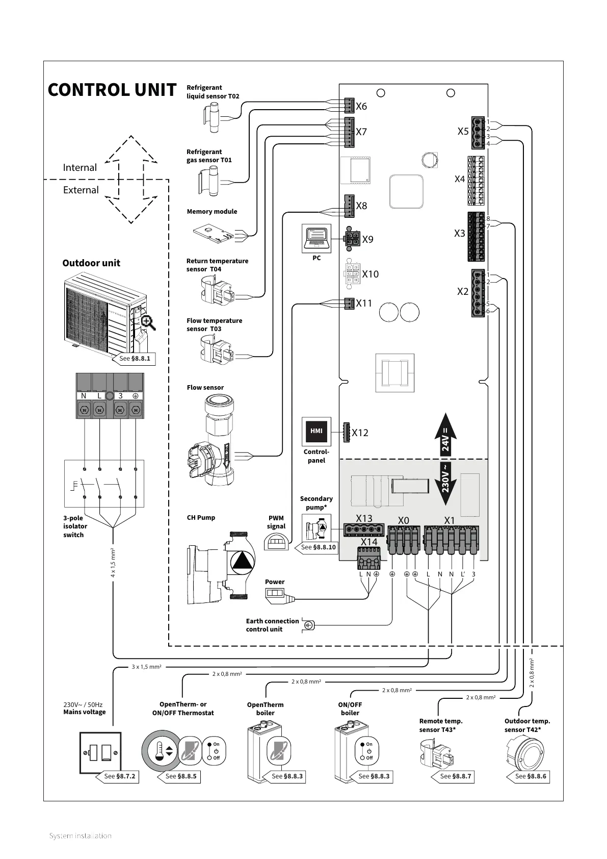
8.7.3 Electrical schematic (indoor unit)

Table of Contents