EasyManua.ls Logo

JUMO dTRANS T02 LCD - Page 73

JUMO dTRANS T02 LCD
Print Icon
To Next Page IconTo Next Page
To Next Page IconTo Next Page
To Previous Page IconTo Previous Page
To Previous Page IconTo Previous Page
Loading...
35
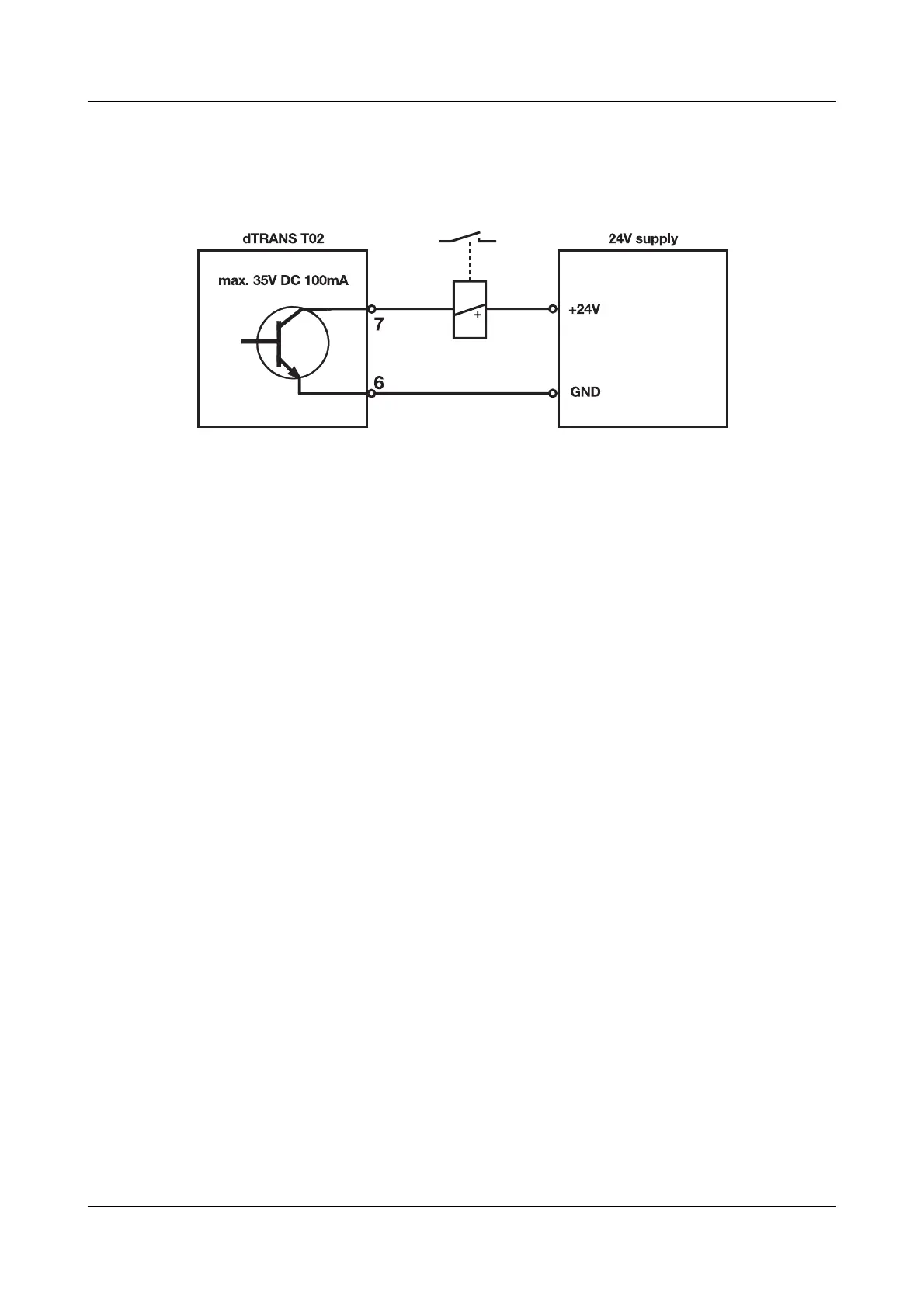
8 Connection examples
Example 2
Connecting a relay to the open-collector output

Related product manuals