EasyManua.ls Logo

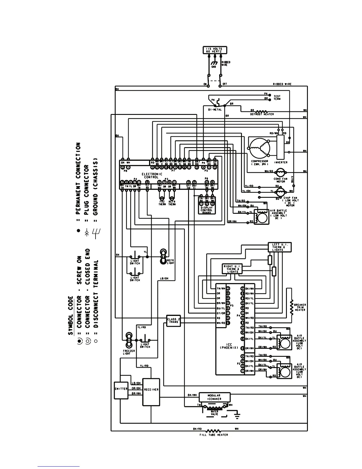
KitchenAid KBFC42FS - Complete System Wiring Diagram

KitchenAid KBFC42FS
76 pages
Print Icon
To Next Page IconTo Next Page
To Next Page IconTo Next Page
To Previous Page IconTo Previous Page
To Previous Page IconTo Previous Page
Loading...
7-5
REFRIGERANT

Table of Contents

Related product manuals