EasyManua.ls Logo

KMB NOVAR-1007 - Page 71

Default Icon
77 pages
Print Icon
To Next Page IconTo Next Page
To Next Page IconTo Next Page
To Previous Page IconTo Previous Page
To Previous Page IconTo Previous Page
Loading...
Novar 1xxx KMB systems
71
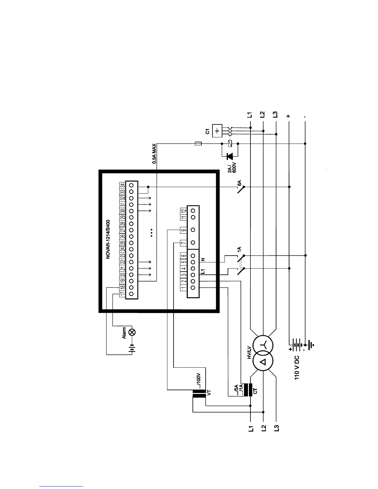
Novar-1214/S400 – installation,
controller and contactors supllied from DC

Table of Contents

Related product manuals