EasyManua.ls Logo

Panasonic CS-Z25UB4EAW

Panasonic CS-Z25UB4EAW
158 pages
To Next Page IconTo Next Page
To Next Page IconTo Next Page
To Previous Page IconTo Previous Page
To Previous Page IconTo Previous Page
Loading...
33
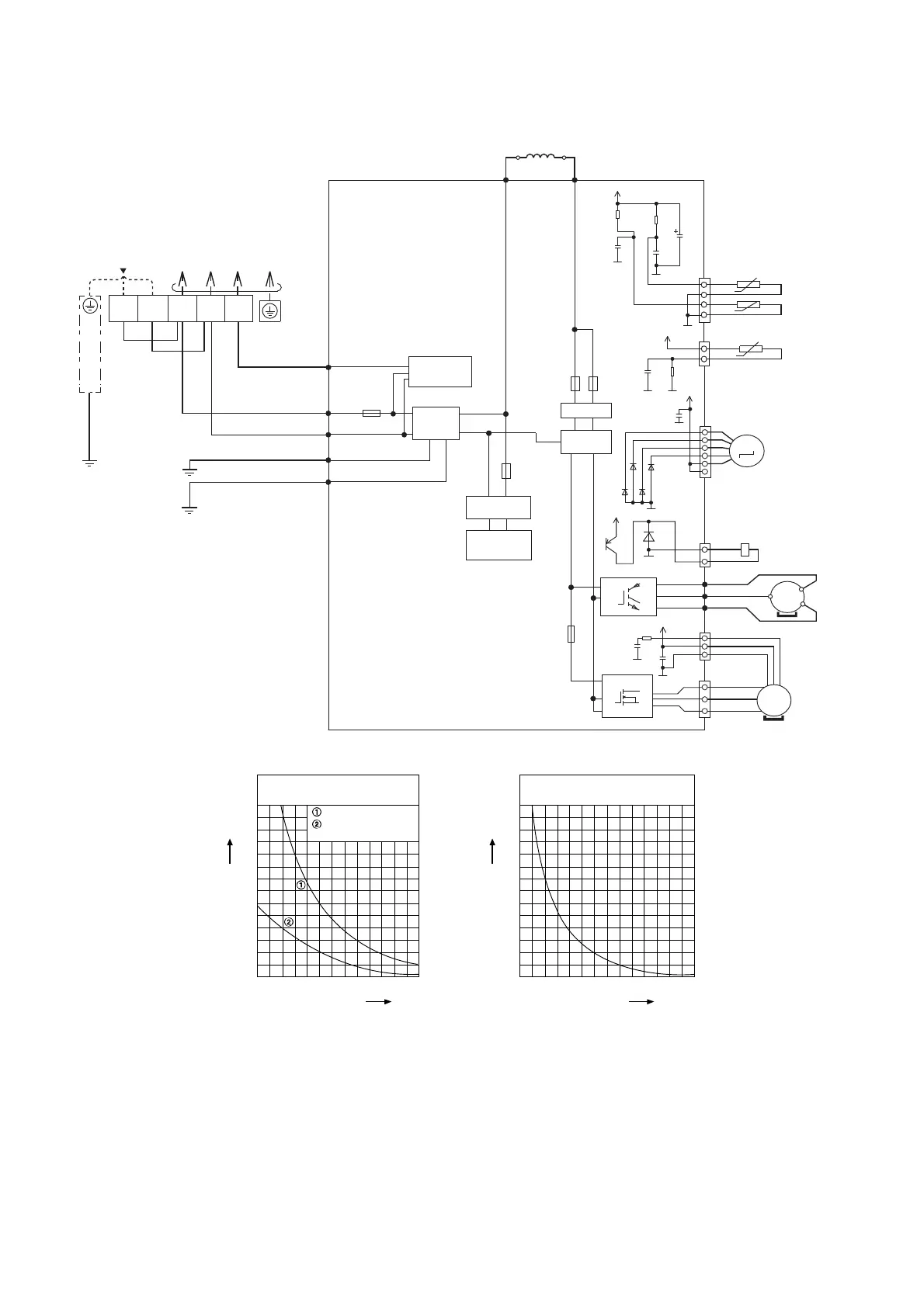
10.2 Outdoor Unit
10.2.1 CU-Z25UBEA CU-Z35UBEA
TO INDOOR UNIT
SINGLE PHASE POWER SUPPLY
REACTOR
BLK
BLK
WHT
WHT
YLW/GRN
GROUNDING TERMINAL
RED
COMMUNICATION
CIRCUIT
NOISE FILTER
CIRCUIT
DATA
(RED)
AC-BLK
(BLK)
AC-WHT
(WHT)
FG1
(GRN)
FG2
(GRN)
PFC CIRCUIT
RECTIFICATION
CIRCUIT
RECTIFICATION
CIRCUIT
SWITCHING POWER
SUPPLY CIRCUIT
FUSE 103
(20A 250V)
FUSE 104
T3.15A L250V
FUSE 101
T3.15A L250V
FUSE 2
20A
FUSE 3
20A
GRN
GRN
123
TERMINAL
BOARD
LN
CN–TH1
(WHT)
CN–TANK
(WHT)
RED
RED
BLU
BLU
BLK
PNK
WHT
YLW
YLW
(RED) U
(BLU) V
(YLW) W
U
V
W
1
4
1
3
P
N
Q1
OUTDOOR AIR TEMP. SENSOR (THERMISTOR)
PIPING TEMP. SENSOR (THERMISTOR)
COMPRESSOR TEMP. SENSOR (THERMISTOR)
CN–HOT
(WHT)
1
3
ELECTRO-MAGNETIC COIL
(4-WAY VALVE)
COMPRESSOR
MS
3~
ELECTRONIC CONTROLLER (MAIN)
1
1
3
5
3
W
10
14
16
IC25
V
U
CN-MTR2
(WHT)
CN-MTR1
(RED)
RAT2
(GRY)
GRY
RAT1
(GRY)
GRY
SOUND PROOF BOARD
MS
3~
FAN MOTOR
D20
1A5
G2
15V
e
c
13V
C174
G2
G2
D76
D75
D73
D74
AK
AK
AK
AK
5V
G5
C5
1u
KB
10V
R1
4.99k
1%
5V
G5
G5
R11
15.8k
1%
B1
C9
1u
10V
KY
C88
220u
10V
R12
15k
1%
B1
C10
1u
10V
5V
C400
10u
25V
B3
G5
G5
C401
0.01u
50V
B1
R600
1k
G5
CN-STM
(WHT)
1
6
ELECTRO-MAGNETIC COIL
(EXPANSION VALVE)
M
Sensor (Thermistor)
Characteristics
70
60
50
40
30
20
10
0
-10 0 10
Temperature (
o
C)
Resistance (k)
20 30 40 50
Outdoor Air Sensor
Outdoor Heat Exchanger
Sensor
Compressor Temp. Sensor
(Thermistor) Characteristics
70
60
50
40
30
20
10
0
20 40 60
Temperature (
o
C)
Resistance (k)
80 100 120 140

Table of Contents

Related product manuals