EasyManua.ls Logo

Pentair MT125 - Heater Wiring Diagram

Pentair MT125
68 pages
Print Icon
To Next Page IconTo Next Page
To Next Page IconTo Next Page
To Previous Page IconTo Previous Page
To Previous Page IconTo Previous Page
Loading...
MASTERTEMP
125 Pool and Spa Heater Installation and User’s Guide 460906 Rev. D 8/2020
40
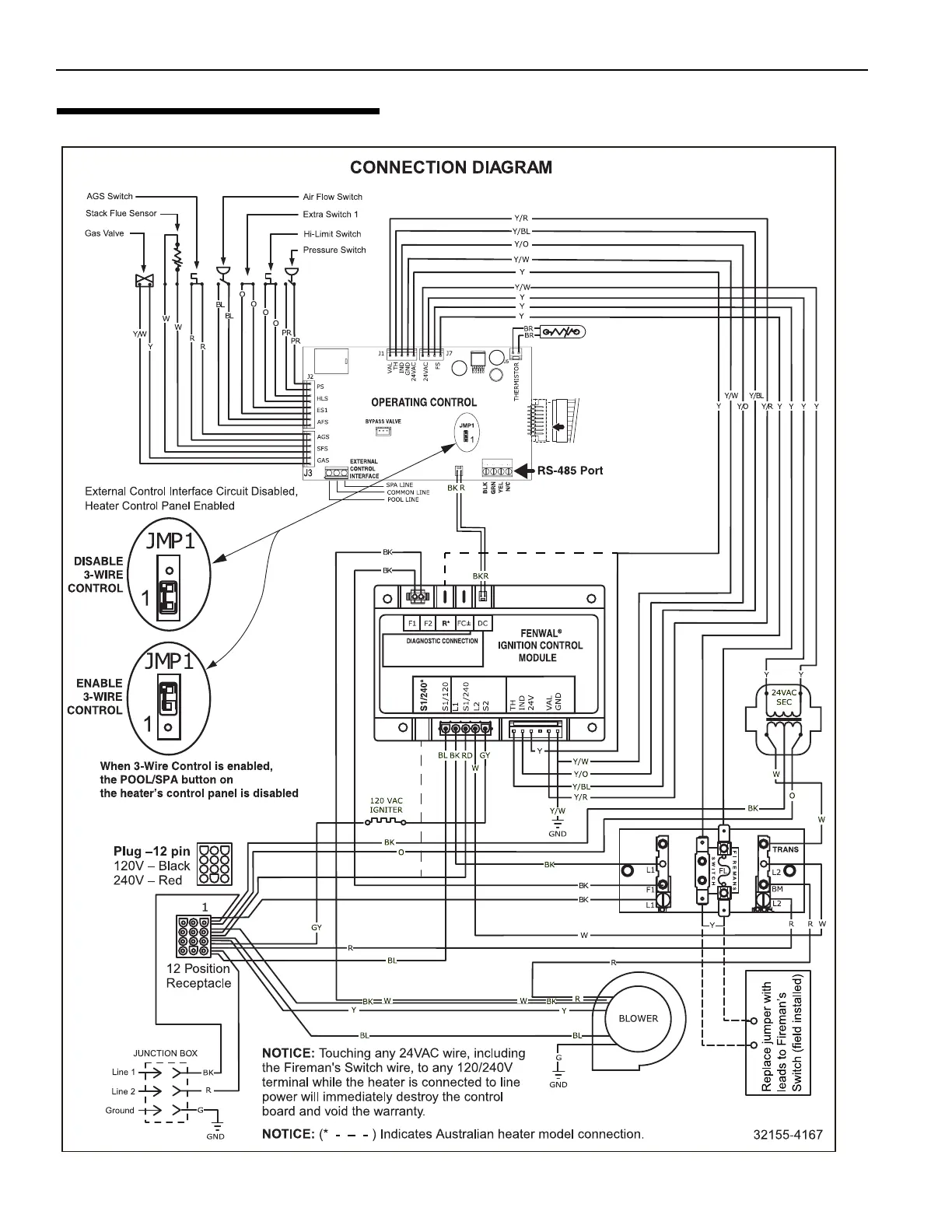
HEATER WIRING DIAGRAM
(3-WIRE SYSTEM)
Figure 37.
Section 1. Installation Instructions

Table of Contents

Related product manuals