EasyManua.ls Logo

PIAGGIO B 250 - Page 79

PIAGGIO B 250
336 pages
Print Icon
To Next Page IconTo Next Page
To Next Page IconTo Next Page
To Previous Page IconTo Previous Page
To Previous Page IconTo Previous Page
Loading...
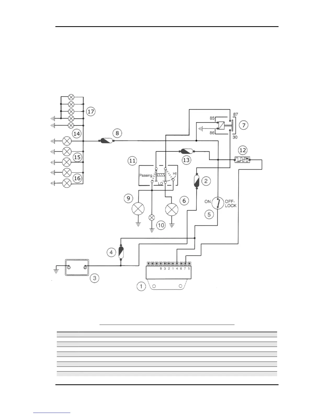
Headlights and automatic starter section
HEADLIGHTS AND AUTOMATIC STARTER SECTION
Specification
Desc./Quantity
1 Electronic ignition device
2 Fuse 10 A (N°6)
3 Battery 12V - 12Ah
4 Fuse 15 A (N°7)
5 Key switch contacts
6 Dipped beam light 12V-55W
7 Light remote control switch
8 Fuse 4 A (N°4)
9 Bulb for upper beams 12V-55W
B 125-250 Electrical system
ELE SYS - 79

Related product manuals