EasyManua.ls Logo

REHM BARRACUDA RTC 60 - Connection Schematic for A-Pole Mechanised Cutting Interface

REHM BARRACUDA RTC 60
55 pages
Print Icon
To Next Page IconTo Next Page
To Next Page IconTo Next Page
To Previous Page IconTo Previous Page
To Previous Page IconTo Previous Page
Loading...
Mechanised Interlocks
50
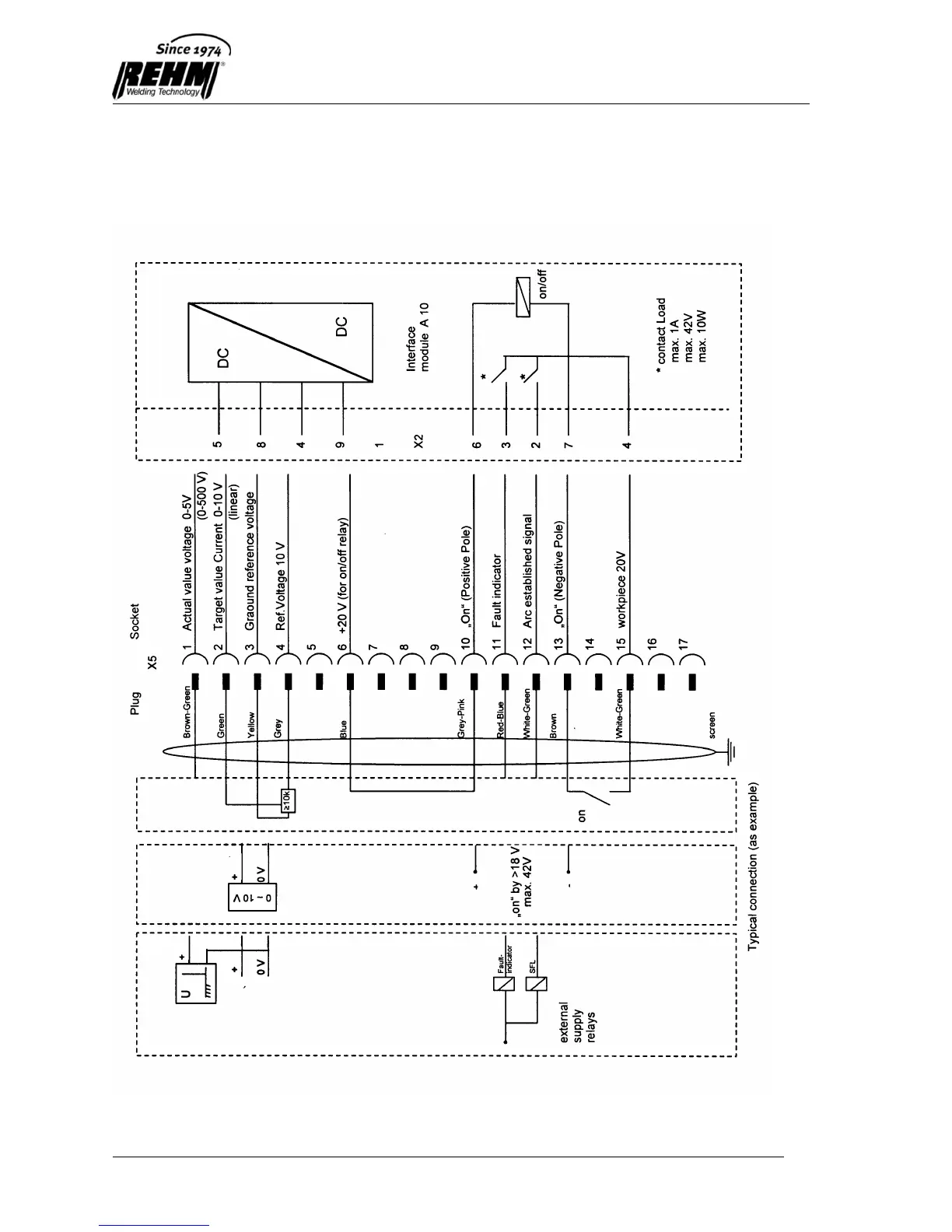
11.4 Connection schematic for A-pole mechanised
cutting interface

Table of Contents