EasyManua.ls Logo

Rosco Maximizer 2B - Diesel Burner, Double Flue, Outfire, no Thermostat I

Rosco Maximizer 2B
362 pages
Print Icon
To Next Page IconTo Next Page
To Next Page IconTo Next Page
To Previous Page IconTo Previous Page
To Previous Page IconTo Previous Page
Loading...
10-122
Rosco Maximizer 2B Asphalt Distributor
Illustrated Parts List (IPL)
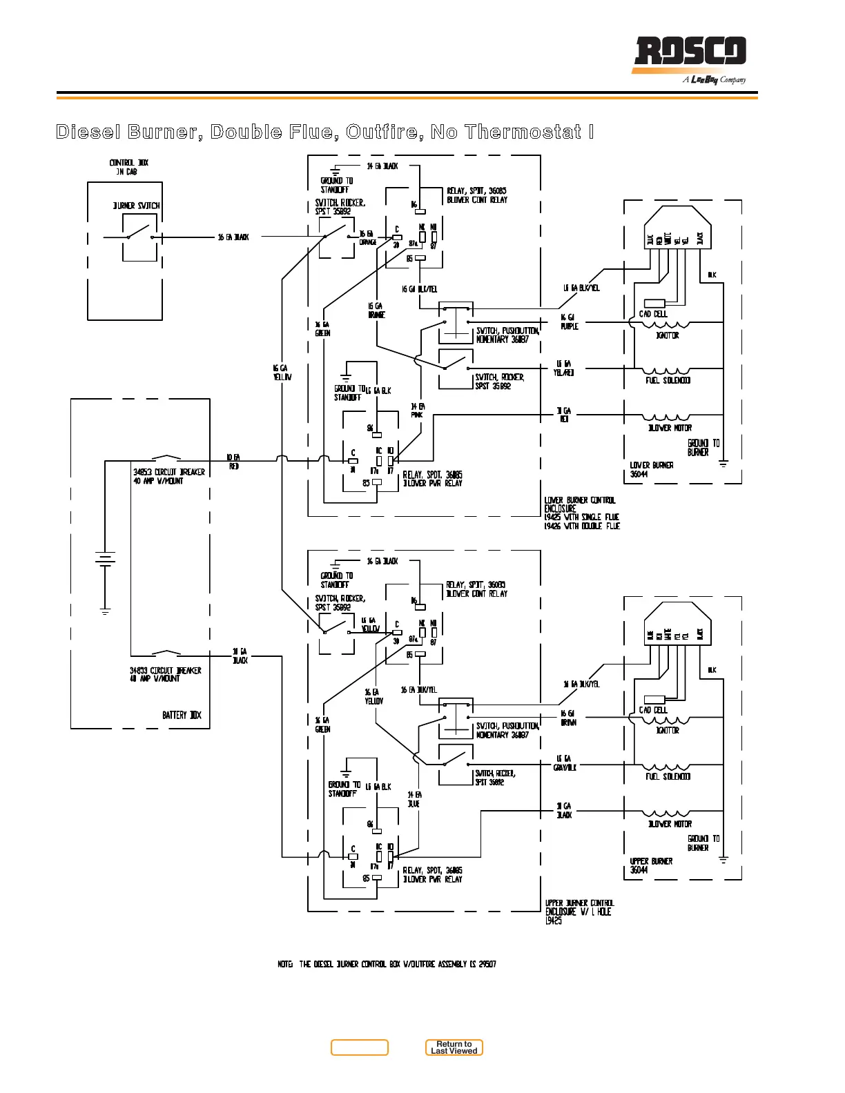
Diesel Burner, Double Flue, Outfire, No Thermostat I
Figure 10-44
Return to
Last Viewed
Return to
Thumb Index

Table of Contents