EasyManua.ls Logo

Schwank S100 - Fenwal DSI Wiring Diagram

Schwank S100
66 pages
Print Icon
To Next Page IconTo Next Page
To Next Page IconTo Next Page
To Previous Page IconTo Previous Page
To Previous Page IconTo Previous Page
Loading...
35
S100-F / ITB-F I&O Manual
IM101230
RD: JAN 2014
RL: 9A
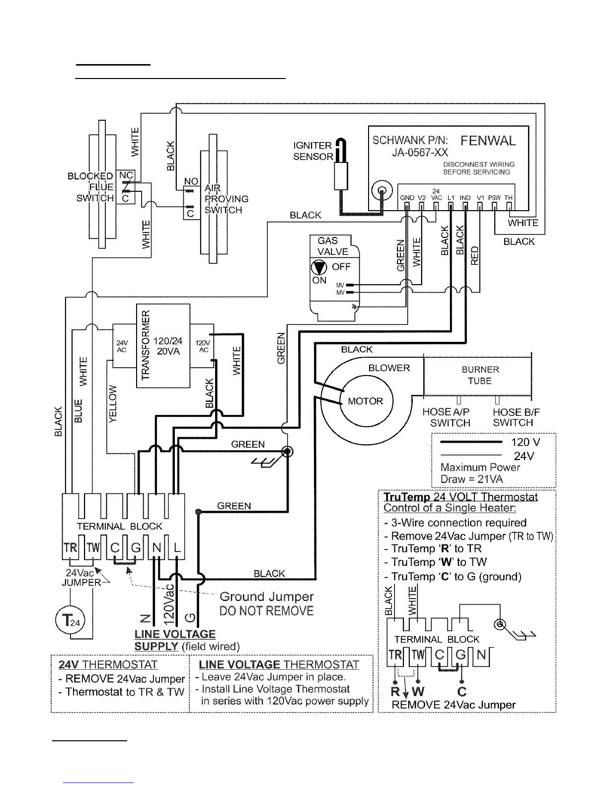
18. FENWAL DSI: WIRING DIAGRAM: 24V OR 120 VOLT THERMOSTAT OPERATION
SINGLE HEATER PER THERMOSTAT (Multiple Heaters per Thermostat—next page)
19. FENWAL DSI: WIRING DIAGRAM: 24V OR 120 VOLT THERMOSTAT OPERATION
SINGLE HEATER PER THERMOSTAT (Multiple Heaters per Thermostat—next page)
NOTE: Models produced with FENWAL DSI have model designation: S100-F & ITB-F
OTHER DSI’s: HONEYWELL S87J - PAGES 59 - 61; CHANNEL MICRO 50N - PAGES 62 - 65

Table of Contents

Related product manuals